Navy ATA/ARA - Army SCR-274N - AN/ARC-5 Command Sets

Classic World War II Era Communications Equipment

Pristine units, not already modified in some way, should be left as is. Most units available today have been modified from their original 1940s era design.

I haven't seen these radios in 40+ years. I thought they had been discarded years ago!



Freq McARA-ATA *SCR-274-NAN/ARC-5
Navigation Receiver (Beacon Band)0.19 - 0.55CBY/CCT-46129BC-453R-23/ARC-5
Navigation Receiver (Broadcast Band)0.52 - 1.5CBY/CCT-46145BC-946R-24/ARC-5
Communication Receiver1.5 - 3.0CBY/CCT-46104R-25/ARC-5
Communication Receiver3.0 - 6.0CBY/CCT-46105BC-454R-26/ARC-5
Communication Receiver6.0 - 9.1CBY/CCT-46106BC-455R-27/ARC-5

Communication Transmitter0.50 - 0.80 CBY/CCT-52302T-15/ARC-5
Communication Transmitter0.80 - 1.3CBY/CCT-52303T-16/ARC-5
Communication Transmitter1.3 - 2.1CBY/CCT-52304T-17/ARC-5
Communication Transmitter2.1 - 3.0CBY/CCT-52232T-18/ARC-5
Communication Transmitter3.0 - 4.0CBY/CCT-52208BC-696-AT-19/ARC-5
Communication Transmitter4.0 - 5.3CBY/CCT-52209BC-457-AT-20/ARC-5
Communication Transmitter5.3 - 7.0CBY/CCT-52210BC-458-AT-21/ARC-5
Communication Transmitter7.0 - 9.1CBY/CCT-52211BC-459-AT-22/ARC-5
CBY = Aircraft Radio Corporation
CCT = Stromberg Carlson

Command Set Roundup
CQ Magazine, February 1954, pages 13-18, 60
(Corrected 10/2021)

ReceiversTransmitters

[FT-277 Two Receiver Rack]
BC-453-B (black) 190-550 Kc
BC-453-B (unpainted) 190-550 Kc
[Schematic] [Layout]


CBY-46104 (black) 1.5-3 Mc,
   - includes dynamotor CBY-21531
[Schematic] [Layout]


BC-455-B (unpainted) 6-9.1 Mc
Restoration in progress.
[Schematic] [Layout]
10 meter converter used in the early 60s


Historical References

Conversion of SCR-274N Receivers
Radio News, June 1948, pages 49-51 and 162-165
Hi-Res [Schematics]  [Converter]  [Power Supply]


QST, October 1949, pages 29-31
[Schematic]

The Novice Q5'er
CQ Magazine, January 1956, pages 14-18
(Schematic corrected 8/2021)

Converting the Command Receiver
Practical Wireless, November 1957, pages 605-608
and December 1957, pages 717 and 718

Converting Your First "Command" Receiver
Popular Electronics, June 1963, pages 45-48

CCT-52208 (black) 3-4 Mc, manufactured by Stromberg Carlson
    - modified, converted to DSB (see CQ Magazine, May 1957).
[Schematic] [Layout]


BC-696-A (unpainted) 3-4 Mc, much modified RUINED
Repair in progress. Variable caps repaired.
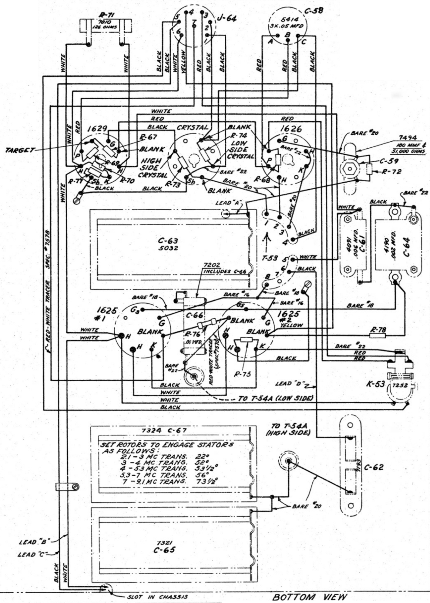
[Schematic] [Layout] [T53 Pinout]


T-21/ARC-5 (black) 5.3-7 Mc, mostly unmodified
[Schematic] [Layout]


Historical References

Modernizing the SCR-274/N Transmitter
Radio & Television News, January 1953, pages 58, 59, 125, 126

Instant Sideband, CQ Magazine, May 1957, pages 54 and 55
(Corrected 10/2021)
Not recommended due to problems with
oscillator pulling with modulation (FM).


Another Approach To DSB Conversion Of Command Transmitters
CQ Magazine, February 1960, pages 50-52
(Schematic corrected 10/2021)

Commands Set Modifications in MARS Bulletins

"The Art of Conversion", R. B. Jeffrey, A8GDC (W8GDC)
MARS Bulletin, September 1950, Vol. 2, No. 1, pages 6 and 7

"Don't Overlook the BC-457!", E. M. Link, A0IA (W0IA)
MARS Bulletin, December 1951, Vol. 2, No. 2, pages 24-29

"Converting and Readjusting Frequency Range of ARC-5 (274N) Xmtrs", E. M. Link, A0IA (W0IA)
MARS Bulletin, March 1952, Voume III, Number 2, pages 9-12

"274N Series Receiver Conversion", Robert R. Jessup, AF8FAG
MARS Bulletin, July 1953, Volume 4, Number 2, page 14