Bill McKay's (W7QBR) HBR Receiver in the 60s
HBR Receiver Web Site
This site includes links to 100+ photos of various HBR Receivers .....
under construction, in use today, and in use years ago.
These are the tube type HBR-14, HBR-16, HBR-8, HBR-11, HBR-12, and HBR-13C
receivers originally published in QST. Parts, and sometimes entire receivers,
can be found at swapfests, on e-Bay, and through the various internet
reflectors. There is an HBR Receiver reflector on Allan Waller's
qsl.net server. The HBR Receiver Web Site has an abundance of information
for those interested and details on how to join the HBR reflector. The "Hints
& Kinks and Construction Notes" section includes useful data, applicable to
ANY tube equipment.
Ted Crosby's (W6TC-SK) HBR 16 Receiver
K5BCQ's HOMEPAGE
For those of you interested in the HBR Receivers presented in several QST
construction articles from the late 50s until the late 60s (and in The Radio
Handbook, 17th Edition), this Web Page is for you. Thanks to Lorne Barber
(VE7BOX) and Bob Cole (W4RLC), who are both longtime HBR Receiver (and
homebrew) enthusiasts, for providing motivation and information to get this
site started......Kees Talen (K5BCQ).
If you would like to see this site expanded to include other great homebrew
tube receivers such as the HB-67, DCS-500, etc. feel free to submit information
to me for posting on this site ...pictures, construction information, etc.
Many radio amateurs, over the years, have enjoyed building/using their own
transmitters/amplifiers built from construction articles in QST, CQ, the ARRL
Handbook, RSGB Handbook, The Radio Handbook, etc. The one homebrew item
usually missing was a really good double conversion CW/SSB/AM receiver with
excellent sensitivity and selectivity that could be built/used with reasonable
skills, at low cost, and with readily available tools. The answer in the late
50s and early 60s was the "HBR Receiver" and according to letters received by
the original designer, Ted Crosby (W6TC-SK), the design proved very popular
and several hundred were built worldwide. You probably think "...maybe great
in 60's but why consider building/using one now ?" ....well, because it's a
really good receiver (plenty of 50's and 60's tube gear is still in use on
the air today), it's personally satisfying to build your own, and some of us
just "wanted to build one" in the 60's....but never did. We now have the
Internet to help locate unique parts and share ideas....and, as indicated
below, there are plenty of substitute parts available today to enable YOU to
build one of these excellent HBR Receivers.
A "HBR Receiver Data & More" CD is now available for $10 postpaid in the
US and Canada and for $12US postpaid worldwide. You can order one from me
directly or contact me .....K5BCQ (OK in any callbook, via [email protected],
or QRZ.com).
The bottom line is that parts are available, it's a great "hands on"
learning/teaching experience, and it's fun. This is a quote from Darrell
(WA5VGO) who, in December 1999, is very enthusiastic about his newly
built HBR-12.... "This is the most complex and rewarding project in my 30
some years of ham radio. The newer hams that aren't interested in this aspect
of amateur radio are really missing out on the best part". I agree.
There were several versions of these very popular homebrew receivers and
several hundred were built worldwide. Most were built and worked very well,
some had problems, some were never completed, all were probably interesting/fun
experiences. The first was the HBR-14 published in the July 1957 QST, followed
by the very popular HBR-16 in October 1959 QST, the HBR-8/11 in March/April
1963 QST, the HBR-12 in April 1964 QST, and the HBR-13C in October 1965 QST.
There was also the "Deluxe HBR Receiver" (and matching SSB transmitter) in the
1967/68 (17th Edition) Radio Handbook by Bill Orr. In addition, several
articles covering HBR Receiver improvements and add-ons (by Alex Stewart-SK
(WA4ZNI) and Bill McKay-SK (W7QBR) to name just two) were published in QST.
The HBR Receiver schematics as originally published in the various QST
construction articles are now available online. See the
Picture/Data Links section for specific ones. Rather than
squeeze them down to one scanner page, they are enlarged to 125% on two pages
for easier reading.
We're interested in your stories about the HBR that you were planning to
build, built and used, or the one you are still using. We would like to know
your perception of how well it performed, problems you had with construction,
calibration, etc. If you have one, light em' up again and have some fun.
We would also like to hear about any correspondence that you may have had
with Ted Crosby, Alex Stewart, or with Ed Kent, the compiler of the original
"HBR Notes". Much of this correspondence has surfaced (thanks to all who have
made it available), indicating design improvements well into the late 60s and
this data has been scanned/posted for everyone to read via the HBR Receiver
Picture/Data Links section of this Web page.
If you are currently interested in building one of these fine receivers we
invite you join the HBR Receiver reflector at Scott Neader, KA9FOX, QTH.NET. There
are no fees, although Scott would appreciate donations to support his online
hardware/software. We're just a group of HBR enthusiasts that help each other
locate and obtain the necessary parts, share construction hints, etc. If you
would like to subscribe to the HBR reflector or take a look at the archived
HBR reflector data to see what is discussed, click
on Subscribe HBR or
Retrieve HBR reflector data. After subscribing, you will be on copy for
all messages distributed through the reflector, just like the Hallicrafters,
etc reflectors. A number of very experienced people, familiar with today's
homebrewing challenges and HBR Receivers in particular, are on the reflector
and would be more than happy to help YOU.
If anyone has a photograph of Ted Crosby or Alex Stewart (maybe working on
their HBR receivers) we would sure appreciate a copy to post on this web site.
QST Bibliography of HBR Articles
Go back to top
============================================================
One of the first steps in building one of these receivers is to obtain the
applicable literature. Construction information was contained in: several QST
articles (listed below), large schematics and personal notes made available
by Ted Crosby (W6TC-SK), an EXCELLENT 30+ page package of "HBR Notes" made
available by Ed Kent (K8EML) .....now available Online (see the
Picture/Data Links section), fullscale drilling templates
of the front panel and chassis made available by Nelson Beals (W1MUZ), and
various construction notes by others. The net is that a number of "Elmers"
jumped in and volunteered their time to help others build this receiver.
Copies (hardcopy) of all the information are available to you today via the
folks on the HBR reflector. If you need it, just ask.
| 1957 | Jul p.11 Ham-Band 14 tube Double Conversion Receiver HBR-14 (9 page article) |
| Aug p.10 feedback |
| 1958 | Feb p.49 Technical Correspondence on the HBR-14 |
| Apr p.46 Technical Correspondence on the HBR-14 |
| 1959 | Oct p.11 The HBR-16 Communications Receiver (8 page construction article) |
| Nov p.32 Info on the type 1461 Tuning Capacitor |
| 1960 | Apr p.35 Notes HBR-16 |
| May p.44 feedback |
| Jun p.62 HBR-16 Receiver in Retrospect |
| Dec p.36 Using the 7360 in the HBR-16 |
| Dec p.45 Phone Reception |
| 1961 | Jun cover QSL cards from several HBR-16 builders |
| Jun p.18 HBR with the Eddystone Dial (4 page HBR-16 by Alex Stewart) |
| Jun p.21 HBR-16 Product Detector |
| 1962 | Jun p.59 6BY6 Product Detector |
| 1963 | Jan p.36 Added Versatility for the HBR-16 (6 page HBR-16 by Bill McKay) |
| Feb p.15 The Ubiquitous HBR (1 page of photos of Hemenway's HBR-16) |
| Mar p.11 The HBR-8 Communications Receiver (10 page construction article) |
| Mar p.75 feedback |
| Apr p.37 The HBR-8 Becomes the HBR-11 (6 page construction article) |
| Apr p.42 Modifying the HBR-11 for AM Phone |
| May p.19 feedback |
| Jun p.168 feedback |
| 1964 | Apr p.35 The HBR-11 to Date [HBR-12] (6 page construction article) |
| May p.23 feedback |
| Jul p.59 Tech Correspondence |
| 1965 | Oct p.11 HBR Developments [HBR-13C] (8 page construction article) |
| 1967 | Jun p.74 Parasitics in the HBR Receiver |
| Jul p.42 Audio Selectivity for the HBR |
| 1969 | Feb p.20 T-Notch for the HBR |
Note: The 1967/68 17th Edition of The Radio Handbook by Bill Orr (W6SAI) has
a 16 page construction article on "The Deluxe HBR Receiver" (and a matching
SSB transmitter).
HBR Receiver Tube Lineup
Go back to top
============================================================
This is a comparison showing the tube lineup in various HBR Receivers. Since
these are homebrew, a builder could/did make changes as well as implement the
many published enhancements and add-ons as shown in the HBR Bibliography. You
will notice that the later designs are physically smaller (but my fingers are
still the same size) and use fewer tubes while retaining the same function
through the exclusive use of newer, multi-section 7 and 9 pin miniature tubes.
| Function | HBR-14 | HBR-15 | HBR-16 | HBR-13C | HBR-12 | HBR-11 | HBR-8 |
| 7/57 | none (5) | 10/59 | 10/65 | 4/64 | 4/63 | 3/63 |
| RF Amp | 6BA6 | 6BA6 | 6BJ6 | 1/2 6AZ8 | 1/2 6AZ8 | 1/2 6AZ8 | none |
| 1st (HF)Osc | 6C4 | 6AU6 | 6BH6 | 6BH6 | 6BH6 | 1/2 6U8 | 1/2 6U8 |
| 1st Mix | 6AH6 | 6AH6 | 6BC5 | 6BC5 | 1/2 6U8 | 1/2 6U8 | 1/2 6U8 |
| 1st IF 1610KHz | none | none | none | 6BJ6 | none | none | none |
| 2nd Osc 1675KHz | 6C4 | -- | -- | -- | -- | -- | -- |
| 2nd Osc 1700KHz | -- | 6C4 | 6C4 | -- | -- | -- | -- |
| 2nd Osc 1710KHz | -- | -- | -- | 1/2 6U8 | 1/2 6U8 | 1/2 6U8 | 1/2 6U8 |
| 2nd Mix | 6AH6 | 6AH6 | 6BC5 | 1/2 6U8 | 1/2 6U8 | 1/2 6U8 | 1/2 6U8 |
| 2nd IF 75KHz | 6BA6 | 6BA6 | -- | -- | -- | -- | -- |
| 2nd IF 100KHz | -- | -- | 6BJ6 | 6BJ6 | 6BJ6 | 6BJ6 | 6BJ6 |
| 3rd IF 75KHz | 6BA6 | 6BA6 | -- | -- | -- | -- | -- |
| 3rd IF 100KHz | -- | -- | 6BJ6 | 6BJ6 | 6BJ6 | 6BJ6 | none |
| Det(AM/CW/SSB) | 1/3 6SQ7 | 1/2 6H6 | -- | -- | -- | -- | -- |
| Prod Det(CW/SSB) | none (1) | none | 6BE6 (2) | 6BY6 | 6BY6 | 6BY6 | 6BY6 |
| Inf-Imp Det(AM) | -- | -- | 1/2 12AU7 | 1/2 12AT7 | none (3) | none (3) | none (3) |
| BFO | 6C4 | 6AU6 | 6BH6 | 6BH6 | 6BH6 | 6BH6 | 6BH6 |
| AVC/AGC | 1/3 6SQ7 | 1/2 6H6 | 1/2 12AU7 | Diode | 1/2 12AT7 | 1/2 12AT7 | none |
| S-Mtr Amp | 6C4 | 6C4 | 6CB6 | 1/2 12AT7 | 1/2 12AT7 | 1/2 12AT7 | none |
| 1st Audio | 1/3 6SQ7 | 6AG5 | 6C4 | 1/2 6CX8 | 1/2 6CX8 | 1/2 6CX8 | 1/2 6CX8 |
| Audio Out | 6V6 | 6V6 | 6AQ5 | 1/2 6CX8 | 1/2 6CX8 | 1/2 6CX8 | 1/2 6CX8 |
| Cal Osc | 6AU6 | 6AU6 | 6BH6 | 1/2 6AZ8 | 1/2 6AZ8 | 1/2 6AZ8 | none |
| Rect | 5V4 (4) | 5V4 (4) | 5V4 (4) | Diodes | 5V4 (4) | 5V4 (4) | 5V4 (4) |
| V Reg | 0D3 | 0D3 | 0A2 | 0A2 | 0A2 | 0A2 | 0A2 |
NOTES:
- Several HBR-14 receivers were upgraded by adding a 6BE6 Product
Detector and replacing the 6SQ7 with a 6SN7 wired for the Infinite-Impedance
Detector and AVC diode function. This was described in the HBR-16 article.
- Ted Crosby later modified the HBR-16 to use the 6BY6 Product Detector
because of overload with the original 6BE6 circuit. The 6BE6 overload could,
however, be minimized by component value changes as described in the "Hints
and Kinks" section (below).
- Many HBR-11 and HBR-12 designs were modified (article in April 1963 QST)
by replacing the tube performing the AGC function (1/2 12AT7) with a diode
and using that 1/2 12AT7 for an Infinite-Impedance Detector for AM reception.
- The 5V4 was replaced by diodes in many units to reduce power consumption and
heat (good idea on any new construction).
- Don Knotts provided a copy of the HBR-15 schematic as was provided to
Bob Eckart (and several other HBR-14 builders) by Ted Crosby, May 2nd 1958.
This design was replaced by the HBR-16 and was never published.
- The HBR-8 was designed as an initial "starter" receiver and to be later
upgraded to the HBR-11 receiver.
- A variation of the HBR-16 design by Bill McKay (W7QBR) used a 7360 as the
Product Detector and a 12AU7 and a 6BC7 in a hang AGC circuit (works well)
plus several other receiver improvements.
HBR Receiver Specifications
Go back to top
===========================================================
The specifications on your receiver may vary because of differences in
design and construction, but this is an example of data taken from Bill's
(W7QBR) HBR-16 receiver described in the Jan 1963 QST article:
Bill McKay's (W7QBR) HBR Receiver
SENSITIVITY (50 Mw output, normal selectivity (no Q-multiplier), test
signal modulated at 30%):
- 0.28 Microvolt on 80m
- 0.35 Microvolt on 40m
- 0.37 Microvolt on 20m
- 0.55 Microvolt on 15m
Chart showing dBm-power-microvolts for a 50 ohm receiver input
| dBm | power | microvolts (rms) |
| -134.9 | 3.2E-17 | 0.040 |
| -133.0 | 5.0E-17 | 0.050 |
| -131.4 | 7.2E-17 | 0.060 |
| -130.1 | 9.8E-17 | 0.070 |
| -128.9 | 1.3E-16 | 0.080 |
| -127.9 | 1.6E-16 | 0.090 |
| -126.2 | 2.4E-16 | 0.110 |
| -125.4 | 2.9E-16 | 0.120 |
| -124.1 | 3.9E-16 | 0.140 |
| -122.9 | 5.1E-16 | 0.160 |
| -121.9 | 6.5E-16 | 0.180 |
| -121.0 | 8.0E-16 | 0.200 |
| -120.1 | 9.7E-16 | 0.220 |
| -119.0 | 1.3E-15 | 0.250 |
| -118.0 | 1.6E-15 | 0.280 |
| -116.9 | 2.0E-15 | 0.320 |
| -115.9 | 2.6E-15 | 0.360 |
| -114.9 | 3.2E-15 | 0.400 |
| -114.1 | 3.9E-15 | 0.440 |
| -113.0 | 5.0E-15 | 0.500 |
| -112.0 | 6.3E-15 | 0.560 |
| -111.0 | 7.9E-15 | 0.630 |
| -110.0 | 1.0E-14 | 0.710 |
| -109.0 | 1.2E-14 | 0.790 |
| -108.0 | 1.6E-14 | 0.890 |
| -107.0 | 2.0E-14 | 1.000 |
SELECTIVITY
- At -3db the IF Bandwidth is 950Hz (no Q-multiplier)
....with Q-multiplier at it's sharpest, the IF BW is 80Hz
- At -60db the IF Bandwidth is 4KHz (no Q-multiplier)
....with Q-multiplier at it's sharpest, the IF BW is 450Hz
NOISE FIGURE : 4.5db or less
IMAGE REJECTION : 72db or greater
AGC : Audio Output increases 10db for Input increase from 50 to
50,000 Microvolts
AC POWER : The HBR-16 Receiver draws approx. 80 watts
HBR Receiver "Hints & Kinks
and Construction Notes"
TO GO TO THE HINTS & KINKS, JUST CLICK ON THE ABOVE TITLE
(To add your HBR "Hints & Kinks", join the reflector (see above) and post
them. I'll add your "Hints & Kinks" on the next update and give you credit.)
Go back to top
===========================================================
Contents
- Safety
- Where to find HBRs
- Circuit Corrections/Improvements
- Suggested receiver Build/Debug sequence
- Receiver Design Additions/Improvements
- Receiver Stability
- Imroving HBR Sensitivity
- Improving HBR Selectivity
- Tuning accuracy....how to reduce "backlash"
- Adding a custom S-Meter
- General capacitor characteristics
- Finding defective capacitors
- Cleaning contact surfaces
- Cleaning chassis surfaces
- Tube testers
- Tube testing
- Crystals
- Use of ceramic sockets
- Making coil forms
- Coil repair
- Coil winding
- Coil holders
- A few notes on IF Transformers
- Substitute 100Khz IF Transformers
- Substitute 1610Khz IF Transformers
- Repairing IF Transformers
- Checking IF Transformers
- J.W. Miller BFO Coil
- J.W. Miller tuning capacitors
- Substitute tuning capacitor
- Tuning dial mechanisms
- Tuning dial improvement
- Replacing dial faces
- Substitute audio output transformers
- Cabinets and Chassis
- Paint and Labels
- Parts sources
Links to Collection of HBR Receiver Pictures/Data
Go back to top
===========================================================
If you find something you can't get to please send me a note at
[email protected]
The items marked with a "**" are temporarily not available due to changing
host servers (it's tough to find a free lunch out there).
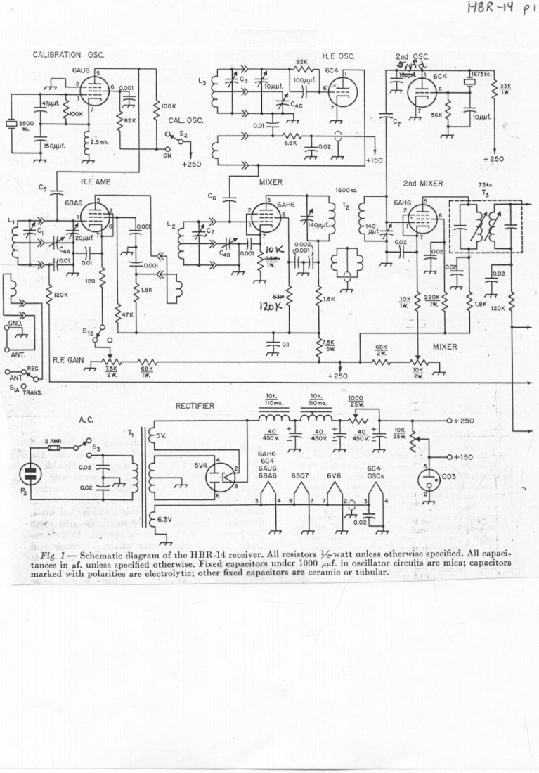
- HBR-14 Receiver schematic page 1
- HBR-14 Receiver schematic page 2
- HBR-16 Receiver schematic page 1
- HBR-16 Receiver schematic page 2
- HBR-16 Receiver coil data
- W7QBR Improved HBR-16 Receiver schematic page 1
- W7QBR Improved HBR-16 Receiver schematic page 2
- HBR-11 Receiver schematic page 1
- HBR-11 Receiver schematic page 2
- HBR-11 Receiver modifications and HBR-12 circuit page 3
- HBR-11 Receiver coil data
- HBR-13C Receiver schematic page 1
- HBR-13C Receiver schematic page 2
- Original Ed Kent (K8EML) HBR Notes (37 pages)
- HBR-13C Notes (9 pages)
- HBR letters to Ted Crosby (W6TC-SK)
- HBR Correspondence from Alex Stewart (WA4ZNI) (3 pages)
- Improved HBR Hartley HF oscillator details (12 pages)
- HBR Coil Winding information (7 pages)
- HBR Voltage Chart by Bill (W6HHT) (1 page)
- Ted Crosby's (W6TC-SK) Original HBR-14 front view (provided by Don Knotts W7HJS)
- Ted Crosby's (W6TC-SK) Original HBR-14 rear view (provided by Don Knotts W7HJS)
- Ted Crosby's (W6TC-SK) Original HBR-14 chassis view (provided by Don Knotts W7HJS)
- Ted Crosby's (W6TC-SK) HBR-16 front view from the QST article
- Ted Crosby's (W6TC-SK) HBR-16 top view from the QST article
- Ted Crosby's (W6TC-SK) HBR-16 chassis view from the QST article
- closeup of Ted Crosby's (W6TC-SK) HBR-18? receiver purchased from his family by Bill Zavatsky
(K3QEQ) and later sold to Owen Laughlin (KA8CXK) in 1981. Any idea who has it ?
- Ted Crosby's (W6TC-SK) HBR-18? receiver purchased from his family by Bill Zavatsky
(K3QEQ) and later sold to Owen Laughlin (KA8CXK) in 1981. Any idea who has it ?
- Front cover of the June 61 QST showing QSLs from some of the HBR builders ....your QSL up there ?
- Bob Duckworth's (WB4MNF) HBR-16 receiver top view
- Bob Duckworth's (WB4MNF) HBR-16 slide rule dial detail
- Bob Duckworth's (WB4MNF) HBR-16 panel with velvet vernier
- Bob Duckworth's (WB4MNF) other HBR-16 parts receiver
- Bob Duckworth's (WB4MNF) other HBR-16 parts receiver chassis view
- Bob Duckworth's (WB4MNF) DCS-500 front view, bought at Shelby NC Hamfest
- Bob Duckworth's (WB4MNF) DCS-500 top view, bought at Shelby NC Hamfest
- Bob Duckworth's (WB4MNF) DCS-500 side view, bought at Shelby NC Hamfest
- Bob Duckworth's (WB4MNF) DCS-500 bottom view, bought at Shelby NC Hamfest
- Bill McKay's (W7QBR) HBR-16+ station in college
- Bill McKay's (W7QBR) HBR-16+ from the QST article
- Bill McKay's (W7QBR) HBR-16+ front panel
- Bill McKay's (W7QBR) HBR-16+ chassis view
- Bill McKay's (W7QBR) HBR-16 station in college
- Bill McKay's (W7QBR) HBR-16 with coil drawer
- Kees' (K5BCQ) HBR-11 "movie space station" prop
- Kees' (K5BCQ) HBR-11 "movie space station" prop
- Kees' (K5BCQ) HBR-11 "movie space station prop"
- Kees' (K5BCQ) HBR-11 "movie space station prop"
- Kees' (K5BCQ) HBR-11 "movie space station prop"
- Mike Rieff's (KA0JWF) HBR-11 front view and coils
- Mike Rieff's (KA0JWF) HBR-11 top view and coils
- Mike Rieff's (KA0JWF) HBR-11 chassis view
- William Wood's (KE9XQ) HBR-16 front view (original builder Robert "Frosty" Laughlin K6HVN)
- William Wood's (KE9XQ) HBR-16 rear view (original builder Robert "Frosty" Laughlin K6HVN)
- William Wood's (KE9XQ) HBR-16 chassis view (original builder Robert "Frosty" Laughlin K6HVN)
- Kees Talen's (K5BCQ) Hallicrafters S-119 Kitchen Radio <8-)
- Robert "Frosty" Laughlin's (K6HVN) HBR-16
- HBR-16 "red wire special" in use by a young Bill Zavatsky
(K3QEQ) and later sold to KA8CXK along with Ted Crosby's HBR-18?
- HBR-16 on reflector being swapped for a unique
CW key by Don (K8MFO)
- HBR-16 on reflector being swapped for a unique
CW key by Don (K8MFO)
- Norm Deemer's (WA5HPJ) HBR-16 and coils
- Norm Deemer's (WA5HPJ) HBR-16 top view and coils
- Norm Deemer's (WA5HPJ) HBR-16 chassis view
- Norm Deemer's (WA5HPJ) HBR-16 2sp drive, rear detail
- Norm Deemer's (WA5HPJ) HBR-16 2sp drive, front detail
- Norm Deemer's (WA5HPJ) HBR-16 coil holder
- Norm Deemer's (WA5HPJ) HBR-16 cover build detail
- Al Bernard's (NI4Q) HBR-16 front view
- Al Bernard's (NI4Q) HBR-16 top view
- Al Bernard's (NI4Q) HBR-16 front view showing coils
- A young Al Bernard (then WA2JTN) at the switch
- Dave Ellison's (WB7AWK) HBR-16 front view (original builder Richard Battle W6SBC)
- Dave Ellison's (WB7AWK) HBR-16 rear view (original builder Richard Battle W6SBC)
- Dave Ellison's (WB7AWK) HBR-16 chassis view (original builder Richard Battle W6SBC
- Mike Sanders' (K0AZ) HBR-16 side view (original builder K5ZFA)
- Mike Sanders' (K0AZ) HBR-16 front view (original builder K5ZFA)
- Mike Sanders' (K0AZ) HBR-16 back view (original builder K5ZFA)
- Bill Hillard's (K6OPZ) Deluxe HBR chassis view
- Bill Hillard's (K6OPZ) Deluxe HBR front view
- Bill Hillard's (K6OPZ) Deluxe HBR top view
- Bill Hillard's (K6OPZ) Deluxe HBR high resolution top view
- Darrell Brooks' (WA5VGO) HBR-11 chassis view (original builder Thomas Filieo K1CAP)
- Darrell Brooks' (WA5VGO) HBR-11 front view (original builder Thomas Filieo K1CAP)
- Darrell Brooks' (WA5VGO) HBR-11 rear view (original builder Thomas Filieo K1CAP)
- Darrell Brooks' (WA5VGO) HBR-11 top view (original builder Thomas Filieo K1CAP)
- Darrell Brooks' (WA5VGO) under construction HBR-11 back view
- Darrell Brooks' (WA5VGO) under construction HBR-11 chassis view
- Darrell Brooks' (WA5VGO) under construction HBR-11 front view
- Darrell Brooks' (WA5VGO) under construction HBR-11 top view
- Darrell Brooks' (WA5VGO) HBR-11 showing the addition of Hang AGC
- Darrell Brooks' (WA5VGO) HBR-11 with 2-speed tuning using a Swan type knob
- Darrell Brooks' (WA5VGO) HBR-8 from e-Bay 3/4 front view
- Darrell Brooks' (WA5VGO) HBR-8 from e-Bay chassis view
- Darrell Brooks' (WA5VGO) New HBR-11 front view
- Darrell Brooks' (WA5VGO) New HBR-11 rear view
- Darrell Brooks' (WA5VGO) New HBR-11 top view
- Darrell Brooks' (WA5VGO) New HBR-11 chassis view
- Darrell Brooks' (WA5VGO) "HBT" SSB transmitter from the Radio Handbook
- Darrell Brooks' (WA5VGO) 21 tube triple conversion receiver front view
- Darrell Brooks' (WA5VGO) 21 tube triple conversion receiver chassis view
- Darrell Brooks' (WA5VGO) 21 tube triple conversion receiver top view
- Darrell Brooks' (WA5VGO) HBR-16 top view (original builder K5RPZ)
- Darrell Brooks' (WA5VGO) HBR-16 front view (original builder K5RPZ)
- Darrell Brooks' (WA5VGO) HBR-16 chassis view (original builder K5RPZ)
- Darrell Brooks' (WA5VGO) HBR-14 front view
- Darrell Brooks' (WA5VGO) HBR-14 top view
- Darrell Brooks' (WA5VGO) HBR-14 chassis view
- Darrell Brooks' (WA5VGO) HBR "CW Mans Receiver" RF section 1
- Darrell Brooks' (WA5VGO) HBR "CW Mans Receiver" RF section 2
- Lorne Barber's (VE7BOX) HBR-16 front view
- Lorne Barber's (VE7BOX) HBR-16 top view
- Lorne Barber's (VE7BOX) newly built HBR-13C front view
- Lorne Barber's (VE7BOX) front view 2
- Lorne Barber's (VE7BOX) front view 3
- Lorne Barber's (VE7BOX) newly built HBR-13C top right view
- Lorne Barber's (VE7BOX) newly built HBR-13C top left view
- Lorne Barber's (VE7BOX) newly built HBR-13C chassis view
- Lorne Barber's (VE7BOX) under construction HBTX front view
- Lorne Barber's (VE7BOX) under construction HBTX top right view
- Lorne Barber's (VE7BOX) under construction HBTX top left view
- Lorne Barber's (VE7BOX) under construction HBTX back view
- Lorne Barber's (VE7BOX) W2EWL SSB Transceiver front view
- Lorne Barber's (VE7BOX) W2EWL SSB Transceiver side view
- Jerry Uhte's (K9UT) HBR-16 front view (original builder W9ZFR)
- Jerry Buckner's (W0CGJ) HBR-11 front view (original builder W6HHT)
- Jerry Buckner's (W0CGJ) HBR-11 in use on the bench (original builder W6HHT)
- Jerry Buckner's (W0CGJ) HBR-11 top view (original builder W6HHT)
- Jerry Buckner's (W0CGJ) HBR-11 rear view (original builder W6HHT)
- John Brewer's (WB5OAU) HBR re-kit (front panel) original radio built by Charles Brenner WB9GJW and "re-kitted" by others
- John Brewer's (WB5OAU) HBR re-kit (parts set 1) original radio built by Charles Brenner WB9GJW and "re-kitted" by others
- John Brewer's (WB5OAU) HBR re-kit (parts set 2) original radio built by Charles Brenner WB9GJW and "re-kitted" by others
- John Brewer's (WB5OAU) DCS-500 receiver front view
- John Brewer's (WB5OAU) DCS-500 receiver top view
- John Brewer's (WB5OAU) recently acquired HBR-11 top view,
original builder was Jon Zoller (W5ZWQ)
- John Brewer's (WB5OAU) recently acquired HBR-11 front view,
original builder was Jon Zoller (W5ZWQ)
- Dan Merz's HBR-14 front view
- Dan Merz's HBR-14 rear view (note 85Khz IFs)
- Dan Merz's HBR-14 chassis view
- Dan Merz's HBR-16 front view (original builder Gerald Cunningham W1MMV-SK)
- Dan Merz's HBR-16 rear view (original builder Gerald Cunningham W1MMV-SK)
- Dan Merz's HBR-16 chassis view (original builder Gerald Cunningham W1MMV-SK)
- Dan Merz's HBR-16 cabinet view (original builder Gerald Cunningham W1MMV-SK)
- Dan Merz's HBR-16 front view (original builder Emile Van der Eecken K6QGH)
- Dan Merz's HBR-16 rear view (original builder Emile Van der Eecken K6QGH)
- Dan Merz's HBR-16 chassis view (original builder Emile Van der Eecken K6QGH)
- Dan Merz's HBR-16 cabinet view (original builder Emile Van der Eecken K6QGH)
- Jeff Noel's (K4ZKU) under consruction HBR-16 top view (using padded ARC-5 85Khz/1425Khz IFs)
- Jeff Noel's (K4ZKU) under construction HBR-16 chassis view (using padded ARC-5 85Khz/1425Khz IFs)
- Jeff Noel's (K4ZKU) completed HBR-16 front view
- Jeff Noel's (K4ZKU) completed HBR-16 top view (using padded ARC-5 85Khz/1425Khz IFs)
- Jeff Noel's (K4ZKU) completed HBR-16 chassis view (using padded ARC-5 85Khz/1425Khz IFs)
- Jeff Noel's (K4ZKU) completed 811 amp
- Jerry Rego's (KE7YG) HBR-16 3/4 front view
- Jerry Rego's (KE7YG) HBR-16 front panel view
- Jerry Rego's (KE7YG) HBR-16 top view
- Jerry Rego's (KE7YG) HBR-16 coil area view
- Don Knotts' (W7HJS) HBR-15 front view ...yes, there
was an HBR-15 (original builder Les Bruhn W7EHS in 1958)
- Garey Barrell's (K4OAH) HBR-16 top view
- Garey Barrell's (K4OAH) HBR-16 front view
- Garey Barrell's (K4OAH) HBR-16 chassis view
- Garey Barrell's (K4OAH) HBR-16 top view RF detail
- Bob Mattson's (W2AMI) HBR-12+ with dual IFs, front view
- Bob Mattson's (W2AMI) HBR-12+ with dual IFs, top view
- Morry Weinschenker's (K3DPJ) HBR-16 recovered from his cousin's barn, front
- Morry Weinschenker's (K3DPJ) "barn" HBR-16 complete with mouse nest, top
- Morry Weinschenker's (K3DPJ) "barn" HBR-16, chasssis view
- Morry Weinschenker's (K3DPJ) HBR-16 coils, spares, and cabinet
- Terry Coan's (VE7AJX) HBR-16 front and back view
- Terry Coan's (VE7AJX) HBR-16 top view
- Terry Coan's (VE7AJX) HBR-16 chassis view
- Steve's (N4TKP) HBR-11 front view
- Steve's (N4TKP) HBR-11 top view
- Steve's (N4TKP) HBR-11 chassis view
- Steve's (N4TKP) HBR-11 coils
- resale of an HBR on eBay top view
- resale of an HBR on eBay front view
- resale of an HBR on eBay 3/4 front view
- Jim's (N2EY) homebrew receiver info
- Jim's (N2EY) homebrew receiver front view
- Jim's (N2EY) homebrew receiver top view
- Jim's (N2EY) homebrew receiver chassis view
- Jim's (N2EY) homebrew receiver dial detail
- Jim's (N2EY) homebrew receiver power supply
- Chuck Klawitter's (W9VZR) HBR Receiver he built in the 60s #1
- Chuck Klawitter's (W9VZR) HBR Receiver he built in the 60s #2
- Joe Cro's (N3IBX) homebrew receiver, which one is it ?
- Joe Cro's (N3IBX) homebrew receiver, which one is it ?
- Joe Cro's (N3IBX) homebrew receiver, which one is it ?
- Joe Cro's (N3IBX) homebrew receiver, which one is it ?
- Joe Cro's (N3IBX) homebrew receiver, which one is it ?
- Examples of the LWM-3 SSB Transceiver in GE Ham NEWS 1961 & 1962
- Examples of the LWM-3 SSB Transceiver in GE Ham NEWS 1961 & 1962
- Examples of the LWM-3 SSB Transceiver in GE Ham NEWS 1961 & 1962
- Examples of the LWM-3 SSB Transceiver in GE Ham NEWS 1961 & 1962
- Examples of the LWM-3 SSB Transceiver in GE Ham NEWS 1961 & 1962
- Examples of the LWM-3 SSB Transceiver in GE Ham NEWS 1961 & 1962
- Examples of the LWM-3 SSB Transceiver in GE Ham NEWS 1961 & 1962
- Jay Helms' (W6HHT) HBR-20? Receiver, meticulous detail, front view
- Jay Helms' (W6HHT) HBR-20? Receiver, meticulous detail, top view
- Jay Helms' (W6HHT) HBR-20? Receiver, meticulous detail, top2 view
- Jay Helms' (W6HHT) HBR-20? Receiver, meticulous detail, coils
- Tony's (WV3Z) HBR-16, who said excellent homebrew is gone
- Tony's (WV3Z) HBR-16, who said excellent homebrew is gone
- Tony's (WV3Z) HBR-16, who said excellent homebrew is gone
- Tony's (WV3Z) HBR-16, who said excellent homebrew is gone
- Tony's (WV3Z) New HBR-16, who said excellent homebrew is gone
- Tony's (WV3Z) New HBR-16, who said excellent homebrew is gone
- Tony's (WV3Z) New HBR-16, who said excellent homebrew is gone
- Tony's (WV3Z) New HBR-16, who said excellent homebrew is gone
- Tony's (WV3Z) New HBR-16, who said excellent homebrew is gone
- Tom's (KC9KEP) HBR-16, these guys are getting better and better
- Tom's (KC9KEP) HBR-16, these guys are getting better and better
- Tom's (KC9KEP) HBR-16, these guys are getting better and better
- Tom's (KC9KEP) HBR-16, these guys are getting better and better
- Roger's (KB2ZXY) HBR-16
- Roger's (KB2ZXY) HBR-16
- Roger's (KB2ZXY) HBR-16
- Tom's (K7PJT) ORIGINAL Bill McKay (W7QBR-SK) receiver as it sits today
- Tom's (K7PJT) ORIGINAL Bill McKay (W7QBR-SK) receiver as it sits today
- Tom's (K7PJT) ORIGINAL Bill McKay (W7QBR-SK) receiver as it sits today
- Chuck's (W6CHR) HBR-16 receiver from the 60's front view
- Chuck's (W6CHR) HBR-16 receiver from the 60's side view
- Chuck's (W6CHR) HBR-16 receiver from the 60's top view
- Chuck's (W6CHR) HBR-16 receiver from the 60's top view
- Chuck's (W6CHR) HBR-16 receiver from the 60's top view
- Chuck's (W6CHR) HBR-16 receiver from the 60's bottom view
- Here are a few pictures of the HBR-16 that I (K4NHN) entered
into the Charlotte, NC CC-AWA contest this spring. It took first place in the home brew contest and also the best of show.
- Here are a few pictures of the HBR-16 that I (K4NHN) entered
into the Charlotte, NC CC-AWA contest this spring. It took first place in the home brew contest and also the best of show.
- Gerald's (K4NHN) brochure he put together for
the HBR-16 that he entered into the Charlotte, NC CC-AWA contest this spring. It took first place in the home brew contest
and also the best of show.
- 93 year old Clint's ,K4KRB, Starting out as a HBR-14 in 1957
(still has the QST) and has upgraded it to a HBR-16.
- 93 year old Clint's ,K4KRB, HBR-16 is now 95% complete
except for the three coils in the front end. Back then, the inch and one quarter, five pin forms were plentiful...Hi.
- 93 year old Clint's ,K4KRB, HBR-16 is now complete thanks
to the hams who supplied him with the correct Amphenol coil forms. Great work guys !
Questions
Go back to top
============================================================
For HBR Receiver Web Site questions/corrections/additions contact Kees
Talen (K5BCQ) at Kees (K5BCQ)
or Robert Cole (W4RLC) at Bob (W4RLC)
You may send HBR photographs directly to Kees Talen (K5BCQ.....OK in any
callbook) and I will scan them into the system and return the originals.
Date last revision: 05/10/02
Web page by Kees Talen with two "flying fingers" and an HTML book (homebrew)