PACKET RADIO METEOR SCATTER

First Aticle

Proposal of a QSO protocol in Packet Radio that allows the exploitation also of minor Meteor Burst that continuously arrive into the atmosphere, and presentation of a program for PC's that handles such a protocol.


Up to now OMs have done Meteor Scatter QSOs only during the arrive of major meteor beams, with exhausting call in SSB or with complicated modifications to tape recorders for CW.

In the professional practice, on the contrary, since many years, there are communication systems that exploit not only the major meteor beams, but also the continuous arrival of micrometeors, 24 hours a day, for the collection of meteorological datas from remote zones or for sending telegrams to mobile military units. (1)

These systems work in the band of 45 MHz at baud rate around 4000 Baud and PSK coherent modulation. Reference (1) reports a medium waiting time for sending a message of 2 minutes, where a station uses 1 KW and a 5 el. Yagi, and the other 300 W and a simple dipole.

With diffusion of Packet Radio between OMs it is now possible also for us to take advantage of the opportunities given by meteors at any time.

I will describe here a simple protocol suitable for QSOs both on sked that random, the hardware composition of the RIG and a PC program that allows an easy performance of Meteor Scatter traffic.


THE PROTOCOL

Meteor bursts arrive in a random way: it is extimated in 50000 per second the number of micrometeors that every second enter the terrestrial atmosphere, and these produce connection between stations up to 2000 Km apart, meanly for few hundreds of milliseconds. To take advantage of such short connections it takes to alternate transmission periods to reception ones.

Similarly to the traditional way, and taking into account the high transmission speed, I propose to try 15 or 30 seconds intervals. If 15 seconds is chosen, a station will transmit, for instamce, in intervals 1..15 and 31..45 of the minute, the other in intervals 16..30 and 46..60. Of course both will listen when not transmitting.

If 30 seconds intervals are chosen then a station will transmit from second 1 to 30, the other from second 31 to 60.

I will call "Odd Windows" intervals 1..15, 31..45 and 1..30 ; "Even Windows" will be, of course, the others.

In the normal Packet Radio QSO it is used the CONNECTED mode, i.e. at the beginning TNCs exchange SABM and UA frames and at the end they close exchanging DISC/UA. During the QSO, besides, Information frames are confirmed by RR.

This kind of protocol, though very reliable, is far beyond purposes of MS QSOs, in which the target is to exchange few words with the other station.

The protocol I propose, therefore, uses only UI frames (Un-numbered Information) how it can be done manually going in CONVERSE MODE without having established previously a connection.

If an UI Frame mets the right meteor it is reflected, it is received by the addressee and shown on his display. What is needed more ?

The message to be transmitted is inserted into an UI frame. The UI frame is transmitted so many times as it is possible in the chosen Window.

Let's suppose to CQ with the following message:

CQ MS DE I2KFX JN45po MONZA

made of 27 characters. The UI frame will be 48 bytes long due to having added initial and final Flags, CRC, transmitter and receiver call, and control fields as required by AX.25 protocol. Using 1200 Baud this frame will be transmitted 46 times in 15 seconds ( or 92 times in 30 seconds). Speeds around 2400 Baud are considered preferable (1), so, if sometime 2400 baud PSK modems will be available, probability of transmitting a message will increase, or the waiting time for sending the same message will decrease. By the time I think that 1200 Baud should be sufficient for starting experiments, without having to use expensive modems and without havig to expand the transmitted band beyond the typical 3500 Hz of SSB transceivers.


THE PROGRAM

For managing a QSO in the way previously described it is necessary the help of a computer; it is difficult, infact, for humans, be sincronized at the second and write on the keyboard at the right speed. So I wrote a program on my PC that allows reception, message editing and transmission in the chosen windows. The mane of the program is "MS". Figure 1 shows the screen during operations.

The screen is divided in 3 parts. The upper one is the Receiving window: every frame correctely received by the TNC is shown here. The various kinds of frames are decoded; besides UI and I frames are listed together with the information EVEN or ODD depending on the Transmission Window set.

The intermediate part is used for editing messages to be sent. A message is accepted when terminated with a Carriage Return. If the transmission is permitted then the message is sent to the TNC depending on the transmission window set.

The bottom part is the "Control Pannel". All operation are activated by Function Keys. The Control Pannel always shows settings, time and the purpose of function keys. For instance, F2 and F3 allow to chose the length of the transmission window ( 15 or 30 Sec.) and if it has to be EVEN or ODD.

Transmission mode is activated by F1. Please don't do it if you are tuned at 144.675 FSK if you want avoid maledictions and anathemas.


THE STATION

The typical station is here shown.

The PC, the transceiver and the antenna do not need here explanations. The TNC and the Modem require, on the contrary, some consideration.

The TNC must be able to go in KISS mode.

KISS stays for " Keep it simple, stupid ! ". Many commercial TNCs are now able of going in KISS mode. Owners of TNC1 or TNC200 can find easly the EPROMS with loader: the KISS software is loaded into the TNC via the RS232 at the beginning. The TCP/IP package includes files for burning EPROMS and the file to download into the TNC. As alternative it is in circulation the WA8DED21C EPROM that incudes already KISS.

What is the KISS mode and why it is so useful ?

In the KISS mode, the most of the functions of the packet radio are done by the computer. The TNC deals only with frames reception and their transfer to the computer in a simple format. When transmission is required the computer sends to the TNC the content of the message. TNC adds the CRC, flags and stuffing bits and sends the so built HDLC frame to the TX when the channel is free. All the operation of decoding and interpretation of received frames, the set up of transmission frames and their sequence are handled by the program that runs in the computer.

This technique allows to write complex applications without having to change TNC EPROMS: see, for instance, the TCP/IP program that implements a complete network in accord with ARPA protocols up to the application layer, and the MONAX25 package that allows the analysis of an AX.25 channel doing statistics on the number of retransmissions per station and other interestings computations.

The MODEM is, by the way, the most qualifing aspect of the system, so a special attention is devoted to this subject.

FSK or PSK ?

The FSK modulation is available on all TNCs, it is, by sure, easy to implement and it is by now of common use, but it is not ideal for DX. You might have noticed that to receive correctly the normal Packet Radio signals quite strong are necessary. Besides, using FM modulation threshold becames worst and it is a waste to use 25 KHz of band for transmitting 1200 Bits per second. Particularly FSK is strongly damaged by propagation on multiple paths ( echos from buildings for instance ) and demodulator in use are not of coherent type, i.e. they do not rebuild the carrier. It happened to me not to be able to decode a station arriving to my receiver 9+20 and cure the problem just moving the antenna of few centimeters : if a reflected ray arrives to the antenna just 10 dB under the principal one, FSK is hopeless damaged.

PSK modulation bewares much better : it resists to echos up to 3 dB under the principal signal ( this is told in environments normaly well informed ). Besides Costa's Loop PSK demodulators are very efficient, ( if well designed ) because they rebuild the carrier and can lock in + or - 200 Hz. This last characteristic allows to use SSB instead of FM with all advantages of channel occupancy and threshold.

Loacally we have tested few demodulators. The one which gave the best results was published by Japaneese OMs in connection with OSCAR 12 packet operations. (See the diagram included ). This demodulator allows QSOs even with S0 [ Es Zero!! ] signals.

To have the best from this demodulator it takes to implement a couple of modifications of which I will speak ahead. I would like now to compare the Japaneese design with the widespread PSK demodulator published on Ham Radio by G3RUH.

The design of G3RUH is an admirable example of simplification, but works only with robust signals free from noise. The reason is that, wanting to do all in 'Digital' , the signal coming from the receiver must be squared soon at the input. This clipping operation performs actually a 'decision' in an unsuitable point. The decision on ONES and on ZEROS has to be taken by the only Costa's Loop, besides, to reduce the intersimbol error, the signal has to be filtred by the right filter, adapted to the signal characteristics.

As I was saying the circuit that gave the best results was published by the JAS-1 Committe of J.A.R.L. In this circuit there is a single decision point (U5) and the signal is properly filtred by the previous Bessel filter.

I did mention before that it takes to do a couple of small modifications to the Japaneese demodulator in order to use it efficiently both in terrestrial QSOs and in Meteor Scatter.

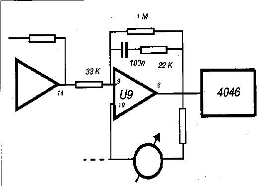
The first modification consists in reducing the DC gain of the U9 operational amplifier that drives the 4046 VCO. In the original diagram there is no DC connection between the output (pin 8) and the input (pin 9): this does the DC gain equal to the open loop gain of the Op.Amp. (which is very big and unpredictable). If the gain of U9 is not reduced the error voltage that drives the VCO, in absence of received signal, fluctuates. This can be noticed by the fact that the nedle of the tune indicator is not stable in the central position, but oscillates on the right and on the left randomly.

In such a situation, at the arrival of a packet the lock is difficult because, for the ramdom fluctuations, the frequency of the VCO could be very far from the frequency of the (suppressed) carrier of the signal. This produces a random lost of packets.

This problem is not present with OSCAR 12 signals because there transmission is continuous and lock is never lost ( as far as the operators keeps compensating Doppler effect ).

As it can be seen the 330K resistor is changed to 33k, the 220k one is changed to 22K and the 10nF capacitor is now 100nF. Besides it is added a 1M resistor in place of the JP U-Link. Doing so the DC gain is stable and given by the ratio 1M/33K.

Another left thing in the J.A.R.L. diagram is the TNC block with the DCD (Data Carrier Detect) in presence of other signals on the channel.

This function is essential for not transmitting on other peolpe's signal, producing so a collision that damages transmitted and on the air packet.

It takes, so, to do a circuit that generates the DCD signal to take to the TNC. Fig.3 shows the one that I have built here: the DCD is the OR of the negated LOCK and a signal coming from the level indicator. Infact, as happens in the HF Packet Radio, the channel can be busy but by a signal that does not lock the demodulator, and it is a wasted packet the one transmitted on a busy channel.

The modulator part is very easy, but needs a 1600 Hz clock that is, infact, the carrier modulated by datas. Such a clock can be obtained with a programmable divider, using the TNC signal from the baud rate generator. For instance 4800/3=1600.


THE QSO

Let's examine, at last, the final goal of all this writing : the QSO. It takes to be at least in two, and it takes to agree on some argument; the frequency, first of all. Frequency must be precise at least in + or - 100 Hz, just to have some margin respect to the locking band of the demodulator (+-200 Hz).

It shouldn't be too difficult with modern techniques to reach this precision in the 144 MHz band. What the two have to agree is how to mesure the stated frequency. Let's suppose that 144.150 MHz has been selected (it would be nice to use this frequency for random MS Packet Radio QSOs ), but how to tune the transceiver ? If 144.150 is set on the tuning knob of a well calibrated transceiver, the mode USB and the TNC is set to CALIBRA to the microphone input will arrive a 1600 Hz from the PSK modulator. In antenna there will be a signal at 144,151,600 Hz which is +1600 Hz respect to the (suppressed) carrier of the TX. For this kinds of shifts it is easy not to met on the air. I propose, so, to use a counter for tuning the transceiver. The procedure should be as follows: connect a well calibrated counter to the TX output via some directional coupler (mind not to burn the counter !! ), with the TNC in normal AX.25 mode give the command CALIBRA (do not go in double.. leave calibra in its default mode as for PSK 1s or 0s produce the same 1600 Hz ), adjust the tuning knob to read 144.150.000 and it is done. Now it remains just to load KISS on the TNC, MS on the PC and...good luck !

In a QSO on sked it takes to agree on the legth of the window and on who uses the Odd Window and who uses the Even one.

In random CQ I suggest to use 15 Sec. Odd Window. It is implied that PC time has to be properly adjusted before starting the operations.


CONCLUSIONS

I think I said all, now it remains nothing else but to experiment. Who has ideas and hints is kindly invited to contact me, I am QRV for skeds, experiments and chats.

I was forgetting..the program MS is not for sale... it is free for who wants it ( Just SASE+floppy or equivalent). I will try to distribute it also via BBSs or INTERNET

Hope CUAGN so, in MS 144 MHz, 28 MHz or, let's hope, some time in 50 MHz!

My address is :
		  Pino Zollo I2KFX
		  Via Negrelli,21
		  20052 Monza
		  ITALY
		  tel. xx39.39.833431
		  E-mail  [email protected]


Interesting readings:

P.S.

On the PSK demodulator the LM324 can be replaced with TL084 or better similar devices.

The tuning indicator meter can be replaced with different sensibility one... it is a Volt-meter, just adjust the series resistor.