Acest transceiver (vezi poza alaturata) am inceput sa-l construiesc in anul 2008 , dupa care am sustinut examenul de radioamator si am obtinut licenta de radioamator clasa a III-a si indicativul YO6PIR. Aduc multumiri lui YO9HSW - George Ivancea, care m-a sustinut de la inceput, si m-a ajutat cu toata documentatia tehnica a transceiverului A412, de la care am pornit acest proiect.
Mai tarziu am inceput sa modific si sa perfectionez schema de principiu si am ajuns in momentul de fata, ca sa nu mai folosesc aproape nimic din vechea schema. Denumirea originala de A412 si masca frontala am pastrat-o pana in anul 2009, cand au inceput modificarile imbunatatind astfel performantele, si in cele din urma a fost botezat cu numele de FT412. Nasul de botez a fost YO4CVT - Ion din Galati(SK) care l-a denumit astfel pentru prima data.
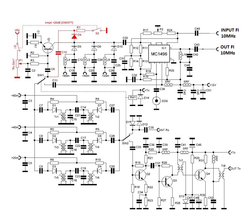
Modificarea modulului de "Front-End" al transceiverului, modulul care contribuie semnificativ la calitatea semnalului receptionat. Acest modul de intrare este de fapt, placa "C" a transceiverului "HF302" construit si proiectat de catre YO2LGX - Delfi, caruia ii multumesc si pe aceasta cale. La baza acestui modul sta un mixer integrat tip MC1496, de la Motorola, mixer dublu-echilibrat, de mare performanta. Folosind acest mixer, nivelul necesar de atac al VFO-ului este foarte mic, de cateva sute de mV. Astfel am putut obtine un semnal foarte bun la iesirea de FI 10MHz, cat si pe emisie la intrarea in etajul final. Schema si detaliile de constructie se gasesc in revista:
"Radiocomunicatii si Radioamatorism" numerele 1 si 2 din 2000.
Componentele desenate cu culoare rosie, sunt contributia mea la aceasta schema si se refera la decuplarea preamplificatorului de intrare in mixer. Aceasta modificare introduce sau scoate din circuitul de receptie tranzistorul Q1. Acest lucru permite receptia semnalelor puternice fara preamplificator, imbunatatind raportul semnal/zgomot. Cand este introdus in circuit, preamplificatorul este activat si potentiometrul de Rx Gain permitind astfel ajustarea amplificarii. Fara preamplificator, ajustarea din potentiometrul Rx Gain nu este posibila.
Mai departe in lantul de receptie / emisie am introdus un preamplificator dublu cu doua tranzistoare MOSFET cu poarta dubla de tip 3SK43. Pe poarta G2 a acestora aplic tensiunea de ajustare a amplificarii in emisie Tx-GAIN si respectiv Rx-GAIN. Schema este preluata de la transceiverul FT707.
Printre modificarile cele mai importante pe care le-am facut la acest transceiver, este introducerea unui DDS VFO, construit cu cipul AD9850, de la Analog Device, care a adus intregului transceiver o stabilitate excelenta si o calitate deosebita a receptiei si transmisiei semnalului. Proiectul l-am preluat de pe site-ul Hamradioindia.


Modulul de baza l-am conceput in jurul aceluiasi mixer dublu-echilibrat tip MC1496, care formeaza semnalul DSB, de o calitate foarte buna, iar partea de amplificare de FI este preluata dupa o schema din "Revista Radiocomunicatii si Radioamatorism Nr.12/1996". Aceasta schema confera o amplificare de FI cu o dinamica exceptionala.


Blocul de filtrare de la iesirea finalului de emisie, l-am construit cu de relee de comutare, comandate de un etaj suplimentar cuplat logic cu DDS-ul.


Acest amplificator liniar poate sa dezvolte o putere de pana la 50W in functie de tranzistoarele folosite. Schema originala era bazata pe tranzistoarele 2SC1078 si a fost construita de radio-amatorul SM0VPO. Polarizarea tranzistoarelor finale se face la o tensiune in baza acestora de cca. 0,7V, si se ajusteaza din semi-reglabilul de 1k. Esential la acest liniar este transformatorul de iesire care trebuie sa fie executat pe un tor de buna calitate pentru a asigura liniaritatea la frecvente inalte. Eu am facut experiente si cu baloon din doi cilindrii de ferita ce se gasesc pe cablurile video PC si a dat rezultate foarte bune pana la 21 MHz ! In cazul folosirii acestor tuburi de ferita, se bobineaza in primar 1+1 spire iar in secundar se bobineaza cate spire incap in spatiul ramas. La mine au intrat cca. 6 spire bobinate cu fir litat izolat de 0,5mm.
Am facut unele imbunatatiri ale transceiverului pe partea de emisie si anume dotarea cu un procesor de voce cu integratul specializat SSM2166 de la Analog Device. Schema este una clasica de aplicatie tipica a proce-sorului, dar eu am adoptat o schema pe care am gasit-o pe un site rusesc, si mi-a placut. Merge bine si da rezultate profesionale. Merita incercat!

