Got this little guy with his friend the Tek 321. Stated as not functional. Can't have that. Now he's all better. This is him now at 15Mhz.
Channel 1 & 2 were always both on but only chan 1 would display an input regardless the mode switch selection. Channel 2 always showed a flat trace. Couple of 900 series before have suffered simply from bad switches so I suspected the same this time. There appeared to be some usual jitter to the vertical attenuation though it was hard to tell. No matter can't hurt to clean all the switches as the anttenuators are coming off anyway. Checked all power supplies; all good. Since tube is bright didn't bother dragging out the HV probe for that supply.
To get completely to the mode switch remove the vertical attenuators. One of the most difficult items on these after years is removing the vertical position adjustment shaft. The manual states that considerable force may be required! I've found that just a small drop of lubricant at both ends of the plastic shaft makes a big difference. I just use 3-In-One oil out of years habit. The pot end is keyed by a flat shaft. Use a small screwdriver between the pot shaft flat and the plastic shaft to barely move the plastic shaft. This gets things lose after years. Then go forward as described in the manual with both ends of the plastic shaft at the same time.
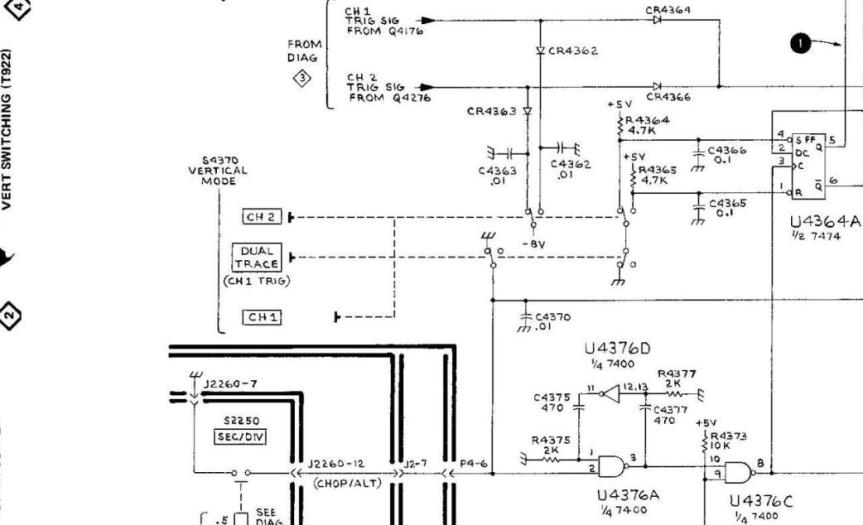
With the vertical attenuators removed test the switching. Started to sketch a pictorial of the operation of Mode Switch S4370. Then discovered that with the mode switch oriented as in this picture to coincide with the schematic the Tek schematic is completely pictorial as regards the switching bank! I love the old Tek manuals. The switches were not returning to 'nuetral' and everything was always grounded. I pulled the board so that I could spray cleaner into the slide switches and then flush with water and then alcohol. Same with the vertical attenuators. Based on past experience not even messing around with them.

Reassembled now the mode switching is working but it's easy to see an intermittant on channel 1 and the vertical gain progression is way off. One thing at at time. Pressing on the channel 1 vertical board finds a bad solder joint. Taking the attenuators on and off they have some angularity and push these pins every time. I think that's what caused this rather than a latent solder defect. Anyway fixed.
Since both channels were way off on vertical gain started looking there. Poking around on the vertical output amplifier and R118 (big film network standing up in the picture) discovered that once again a swtich. Beam finder switch S410 was half stuck so R117 was always in circuit so the vertical beam finder function was always on but not horizontal. I oriented the scope upside down so as to spray flush S410 and drain onto a towel.
Put a time mark generator into it and had to tweak the focus and astigmatism to see a nice trace. Not a like the 465 but then I paid less and it's much more easily taken apart and repaired!