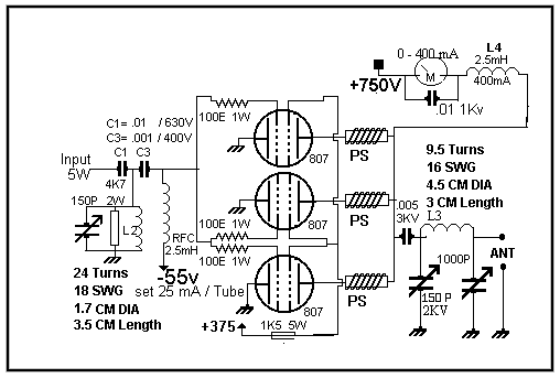
Linear Amp

QRO 250W on 40M ------ 140W on 20M

Tap at half winding of Coils for 14 MHz tuning else ok for 7 MHz

Set Current at 25 mA per tube

400 mA 2.5mH RFC winding details