~

                    1300 МГц ЭТО ОЧЕНЬ ПРОСТО !

                       А.С. Юрков (RA9MB)

                    Часть 1. Конвертер 1300/144 МГц.


    Данная серия публикаций имеет своей целью показать колегам-радиолюбите-

лям, что бытующее мнение о трудности конструирования аппаратуры на диапазон

1300 МГц в значительной степени преувеличено. 

     Практически любой радиолюбитель в наше время имеет аппаратуру на 

диапазон 144 МГц. Собрав описываемый здесь конвертер (автор изготовил его 

всего за несколько часов) можно принимать сигналы 23 см. диапазона. Если же 

у радиолюбителя есть еще и передатчик на диапазон 430 МГц, то собрав варак-

торный утроитель, который еще проще (и намного!) конвертера, можно начать и

передавать. Утроитель будет описан во второй части данной публикации.

     Таким образом начать работу на 23 см диапазоне можно затратив всего 

один - два дня. 

    Хотелось бы сделать еще следующее замечание. Конечно можно просто купить

радиостанцию промышленного производства на этот диапазон. У нее будут и пара-

метры лучше, и сервис. Тем не менее, автору хотелось бы надеяться, что еще 

не перевелись радиолюбители, для которых работать на покупной аппаратуре просто

не интересно! Сам автор принадлежит именно к этой вымирающей породе. Для него

уж если покупать аппарат, то никак не любительскую радиостанцию, а тогда

уж сотовый телефон. Но какое это имеет отношение к радиолюбительству? Впрочем

каждый находит свой интерес, и если кому-то нравится работать на радиостанции

промышленного производства, то ради Бога! Просто  данная публикация не для них.

    Также хотелось бы подчеркнуть, что и самодельная аппаратура может быть 

весьма высокого класса (в принципе и даже лучше какого-нибудь ICOM!), но ее 

конструрование потребует значительного времени и сил. Поэтому на первом этапе 

освоения диапазона 1300 МГц была поставлена задача разработать аппаратуру 

максимальной простоты, которую действительно можно сделать за день - два. 

Конечно ее параметры при этом невысоки, но вполне достаточны для работы на 

растояниях в несколько десятков километров. Кроме того, на СВЧ еще большее 

значение чем на более низких частотах имеет антенна, и при солидных антеннах 

на простейшей аппаратуре можно добиться лучших результатов, чем при простой 

антенне и аппаратуре очень высокого класса.

    Итак после несколько пространного введения приступим к существу дела!

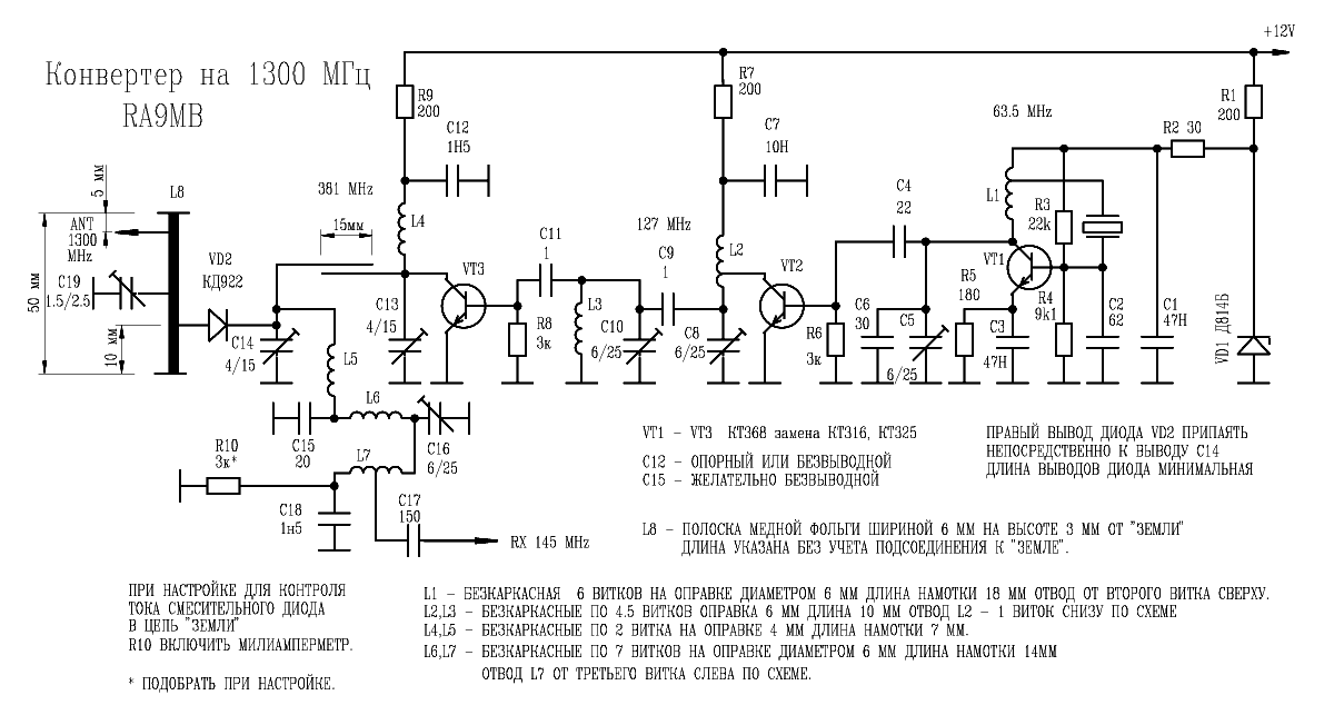
Поскольку ставилась задача разработать максимально простой конвертер, то

усилителя ВЧ в нем нет а первым каскадом является диодный смеситель. 

Основанием отсутствия УВЧ является еще то, что так как затухание в антенном

фидере на этих частотах очень велико (порядка 0,3 - 0,5 дБ/м при кабеле

РК50-7-11), то для получения высокой чуствительности все равно надо ставить

УВЧ непосредственно возле антенны. Поэтому отсутствующие каскады УВЧ  

конвертера можно перенести в антенный усилитель на следующем этапе развития

аппаратуры. Кроме того, чуствительность приемника на 144 МГц как правило 

весьма высока, и даже в таком простейшем варианте чуствительность всей 

системы на 1300 МГц будет порядка 1 мкВ.

      Также особенностью данного конвертера является то, что смеситель

работает на третьей гармонике гетеродина и применен диод с барьером Шотки.

В настоящее время легко доступен диод КД922, который хотя и имеет предельную

паспортную частоту 1000 МГц, прекрасно работает и на 1300 МГц. 

     Подчеркнем, что применение диода Шотки является существенным. Теорети-

ческие расчеты показывают, что если применить обычный диод с p-n переходом, 

то для того, чтобы эффективность преобразования на третьей гармонике гетеро-

дина была сравнима с эффективностью преобразования на первой гармонике, 

необходимо чтобы напряжение гетеродина (непосредственно на диоде) было порядка

5 В. Кроме того что это усложнит гетеродин (что противоречит задаче создания

простейшего конвертера), это просто приведет к повреждению диода. Особен-

ностью же диодов Шотки является то, что они прекрасно работают на высших

гармониках при значительно (раз в 5 - 10) меньших напряжениях гетеродина.

В связи с тем, что смеситель работает на высшей гармонике гетеродина к

диоду приложено также постоянное запирающее автоматическое смещение.

     Расчеты показывают, что при напряжении гетеродина порядка 1 В и токе 

диода КД922 равном 0,25 мА эффективность преобразования на третьей гармонике 

гетеродина оказывается всего на 2 дБ хуже, чем эффективность преобразования 

на первой гармонике гетеродина. Рабочий ток диода обеспечивается подбором

резистора автоматического смещения R10. 

В данной конструкции при закороченном резисторе автоматического смещения ток 

диода должен быть не менее 0,4 мА иначе эффективность преобразования начнет 

снижаться. Большее значение тока диода при закороченном резисторе автосмещения 

(что означает большее напряжение гетеродина) только увеличивает эффективность 

преобразования, хотя и незначительно. В любом случае необходимо добиться

максимального напряжения гетеродина и подбором резистора автосмещения устано-

вить ток диода обеспечивающий максимальную чуствительность. Обычно это около 

0,25 мА.

     На частотах порядка 1 ГГц в качестве колебательных систем обычно при-

меняют "укороченные четвертьволновые резонаторы". В даной же конструкции

во входной цепи применен "укороченный полуволновый резонатор". Дело в том,

что хотелось в качестве элемента настройки применить обычный конденсатор

КПКМ, который имеет весьма большую собственную индуктивность. При этом

"укороченный четвертьволновый резонатор" оказывается уж слишком коротким и

его фильтрующая способность невысока. Кроме того в "полуволновом" резонаторе

очень удобно сделать вход и выход с разных сторон резонатора. Изготавливается 

такой резонатор очень просто. Из полоски медной фольги шириной 6 мм изгибается

П-образная скобка высотой 3 мм и длиной 50 мм, которая припаивается к плате.

Толщина медной фольги не существенна, лишьбы она обеспечивала достаточную

механическую прочность конструкции (0,1 мм уже достаточно). В центре резона-

тора припаивается статорный вывод подстроечного конденсатора. Роторные выводы

конденсатора припаиваются к "земле". Подробности ясны из приводимых рисунков.

    В задающем генераторе автором применен специальный гармониковый кварце-

вый резонатор на 63,5 МГц. При этом в первом умножителе выделяется вторая

гармоника задающего генератора 127 МГц, а во втором происходит утроение

частоты 127 МГц до 381 МГц. В качестве конденсатора связи между контурами

второго умножителя используются два отрезка провода ПЭВ диаметром 1 мм на 

растоянии 1 мм друг от друга длиной 15 мм. На один из них желательно надеть

фторопластовую трубку. 

     В задающем генераторе можно также применить значительно менее дифицит-

ный резонатор с основной частотой 14,1 МГц возбудив его на третьей механи-

ческой гармонике 42,3 МГц. Необходимо только увеличить емкость конденсатора

С6. При этом в первом умножителе должна выделяться третья гармоника задающе-

го генератора 126,9 МГц.

   Конденсатор С15 желательно применить безвыводной. Выводы смесительного 

диода VD2 должны быть минимальной длины, поэтому при пайке необходим 

теплоотвод или пайка должна осуществляться низкотемпературным припоем. 

Вход конвертера соединяется с входным разъемом небольшим отрезком коакси-

ального кабеля, причем соединения кабеля с входным резонатором и разъемом

должны быть минимальной длины (на этих частотах 5 мм - уже очень длинный 

проводник). Поэтому необходимо оплетку кабеля непосредственно припаять к 

плате (не расплетая ее) в непосредственной близости от точки входа. Это 

лучше делать если кабель имеет фторопластовую изоляцию которая не плавится 

при пайке. Входной разъем лучше применить "кабельно-приборного типа" 

например СР-50-1 или СР-50-163. Если применен обычный разъем, то необходимо 

соединить оплетку кабеля с корпусом разъема непосредственно возле изолятора 

разъема несколькими проводниками (лучше полосками фольги). В любом случае 

необходимо добиваться минимальной длины всех соединений. В остальном кон-

струкция конвертера особенностей не имеет и выполнена по типу известного 

трансвертера Жутяева.

     Удобно применять в качестве блокировочных конденсаторов С1,С7,С12,C18

опорные конденсаторы, что уменьшит количество "монтажных пятачков" так как в

их качестве можно использовать выводы опорных конденсаторов. Также в качестве 

точек крепления деталей используются статорные выводы подстроечных конденса-

торов (роторные припаиваются к фольге платы, чем обеспечиваетсч механическое 

крепление конденсаторов). 

    Настройка конвертера сводится к настройке контуров и подбору резистора

автосмещения смесительного диода. При этом последовательно с резистором

автосмещения R10 необходимо на этапе настройки включить милиамперметр. То, 

что в контурах умножителей гетеродина выделяются нужные гармоники и то, что

задающий генератор работает на нужной частоте желательно проконтролировать

по подходящему приемнику. Необходимо помнить, что при изменении режима

смесительного диода несколько расстраивается входной резонатор и последний

контур гетеродина за счет изменения емкости диода. Поэтому при изменении

резистора автосмещения диода надо подстраивать контура.

     В качестве входного сигнала на первом этапе настройки в Омске можно 

использовать сигналы базовых станций системы GSM, которые работают около 

частоты 960 МГц, настроив входной резонатор на зеркальный канал (перестройки

подстроечным конденсатором хватает). При использовании кварца на 63,5 МГц 

эти сигналы (характерное жужание цифровой передачи) прослушиваются при 

настройке приемника на частоту (приблизительно!) 3 х 381 - 960 = 183 МГц. 

Также эти сигналы прослушиваются на частоте 960 - 2 х 381 = 198 МГц (преоб-

разование на второй гармонике гетеродина). Следует выбирать преобразование 

на рабочей третьей гармонике гетеродина (максимумы эффективности преобразо-

вания на разных гармониках гетеродина соответствуют разным настройкам). После 

этого останется только перестроить входной резонатор на рабочую частоту (тут 

уж понадобится сигнал с частотой любительского диапазона) и подстроить 

конденсатором С16 выходной контур конвертера на промежуточную частоту 145МГц.