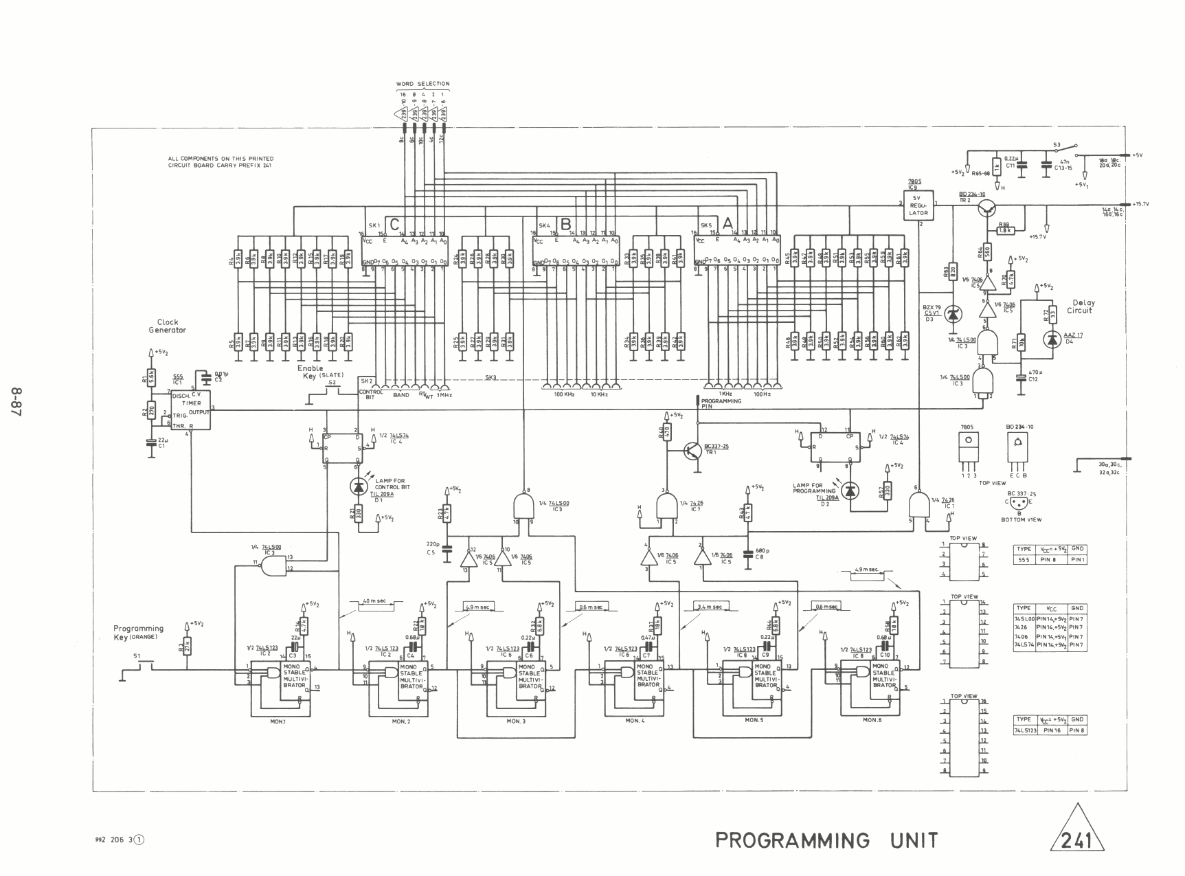
Skanti 5001 programming unit schema 241 231 239 /MAP>

Skanti 5001 programming unit print 241


Pagina terug