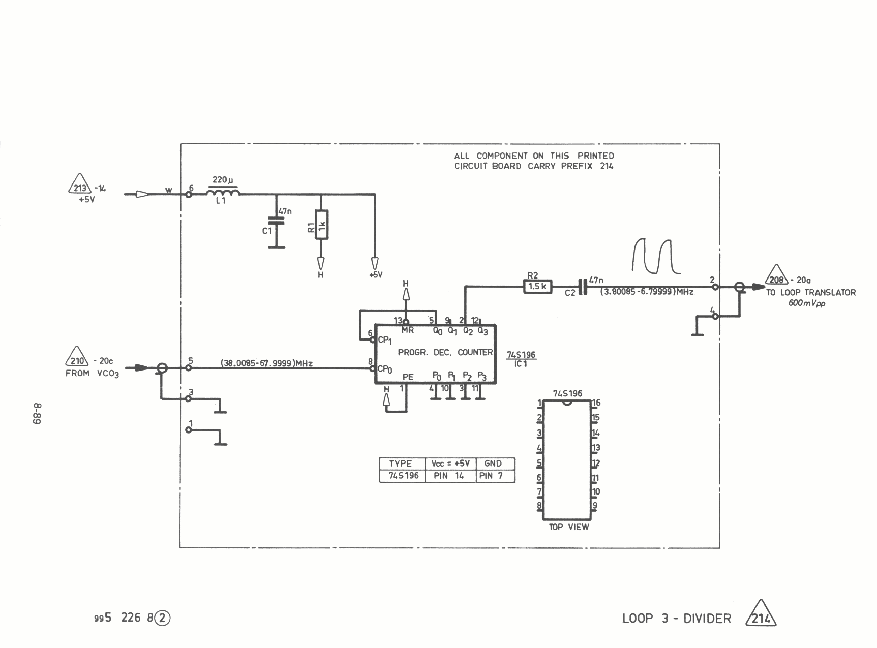
Skanti HF Loop_3_driver diagram 214 208 210 213

Skanti HF Loop_3_driver 214


Pagina terug