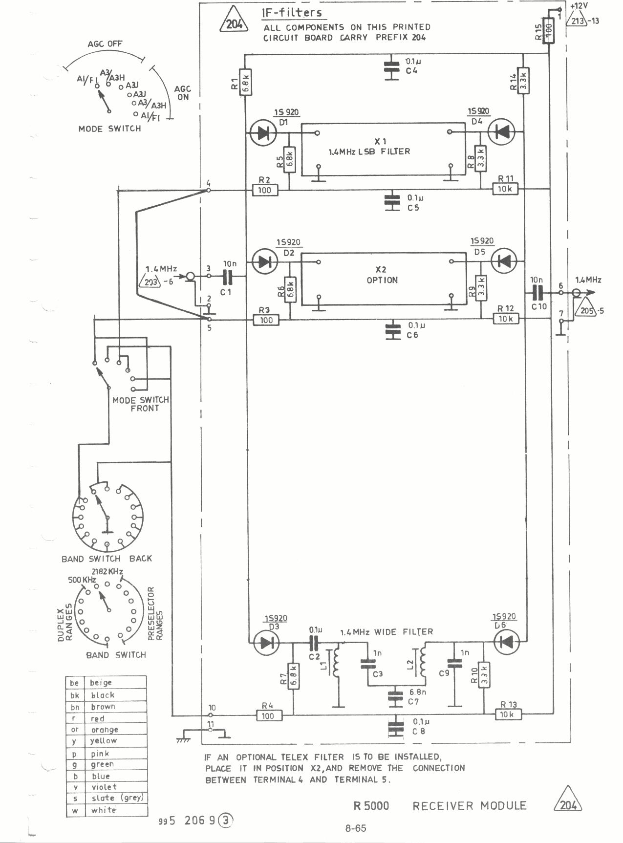
Skanti IF Filters diagram 204 203 205 213

Skanti HF IF Filters 204


Pagina terug