GOEDE REGENERATIEVE ONTVANGER
MET SIMPELE FIJNAFSTEMMING
(2008)
CLICK HERE FOR THE ENGLISH VERSION

Goede SSB-CW-AM regeneratieve ontvanger met een fijnafstemming door
het houten stokje met geaard printplaatje naar de spoel toe of er vanaf te bewegen.
Goede regeneratieve ontvanger.
Direct toegegeven, het woord "goed" past niet bij een regeneratieve ontvanger. Onze moderne ontvangers zijn oneindig veel beter. Toch is het leuk om zelf eens te ervaren hoe het is om met zo'n historische regeneratieve ontvanger te werken.
Wanneer je een LF trap en een fijnafstemming toevoegt aan de eenvoudige ontvanger met maar 1 fet, heb je een prima regeneratieve ontvanger gekregen. De soms moeilijk verkrijgbare transformator kan vervallen, het audio signaal is veel sterker en je hoeft ook geen speciale gevoelige hoofdtelefoon meer te gebruiken. Door het toevoegen van een eenvoudige fijnafstemming is afstemmen op SSB stations geen enkel probleem, zelfs niet op de prima te ontvangen hoge 18 MHz band!
De bediening van een regeneratieve ontvanger is heel bijzonder. De terugkoppeling bijregelen, steeds een beetje bijstemmen om het verloop te corrigeren, de HF verzwakker even wat anders instellen. Zo deed men dat vroeger ook. En je zult verbaasd zijn over hoeveel er nog mee te ontvangen is! Op alle banden van 1.8 MHz t.e.m. 18 MHz zijn vele amateurs met SSB te horen met een draad antenne van 5 meter lengte! Het is leuk om er eens mee te spelen. Snel of langzaam aan de afstemknop draaien en je verwonderen over wat voor vreemde signalen je allemaal hoort. Luisteren naar verre omroepstations en je verbazen over hoe sterk omroepstations zijn vergeleken met de signalen van zendamateurs. Met deze ontvanger is de hele kortegolf tot 30 MHz te ontvangen en zelfs een stukje van de middengolf. Maar boven de 21 MHz is de werking niet optimaal, afhankelijk van de constructie en gebruikte fet kan het zijn dat het op hogere frequenties niet meer lukt om de ontvanger te laten genereren.
Eenvoudige goedkope constructie.
We willen deze ontvanger bouwen om eens te ervaren hoe dat vroeger ging, toen marconisten zich met zulke primitieve regeneratieve ontvangers moesten behelpen. Maar er moeten gemakkelijk verkrijgbare onderdelen worden toegepast en het moet natuurlijk niet teveel kosten. Na een tijdje ben je er toch wel mee uitgespeeld en verdwijnt hij in de kast met weinig gebruikte spullen. Variabele condensatoren zijn duur en moeilijk verkrijgbaar. Daarom is er maar 1 gebruikt voor de afstemming. Het is meteen ook het enige HF component. Voor de antenne koppeling en de terugkoppeling worden potentiometers toegepast. En de ook fijnafstemming is zonder variabele condensator gerealiseerd.
Deze ontvanger is een leuk knutselproject. Hij is zo eenvoudig dat de constructie eigenlijk niet fout kan gaan, dus ook zeer geschikt voor diegenen die nog nooit iets gebouwd hebben.

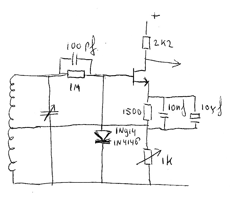
Schema van de regeneratieve ontvanger.
Beschrijving
Het hart van de schakeling is de fet BF256c (je kunt ook een andere fet gebruiken, gewoon uitproberen). Door middel van de 5600 ohm weerstand staat hij ingesteld in het niet- lineaire onderste gedeelte van de Id/Vgs karakteristiek waardoor een goede detectie wordt verkregen en de stroomopname heel gering is. Experimenteer hiermee voor de optimale waarde! De 10uF condensator dient voor laagfrequent ontkoppeling van de weerstand en bleek ook voor HF voldoende laagohmig te zijn. Met behulp van de 1k potentiometer op het frontpaneel kunnen we de optimale terugkoppeling bepalen waarbij de schakeling zodanig genereert dat de gevoeligheid maximaal is. In de oorspronkelijke eenvoudige ontvanger was de waarde 10k, maar 1k bleek achteraf een veel betere waarde te zijn.
Een transistor BC547c versterkt het LF signaal en de BC557 is eigenlijk een vervanger van de audio transformator, hij past de laagohmige hoofdtelefoon aan op de hoogohmige uitgang van de LF versterker. Gevoeligheid en geluidsterkte is prima wanneer beide oorschelpen van de hoofdtelefoon parallel geschakeld worden. Maar mocht je nog meer lawaai willen, schakel ze dan in serie! Regelmatig moet er wat HF verzwakking worden toegepast omdat de signalen te sterk zijn. Hiervoor is een 1k instel potentiometer gebruikt die met een kleine schroevedraaier wordt bediend. Dit is geen probleem omdat je hem niet zo vaak hoeft te verdraaien. Maar natuurlijk kun je beter een potentiometer met knop gebruiken. Deze potentiometer is ook de enige volume regeling in de ontvanger.

Modificaties: een diode, 1M ohm weerstand en 100pF capaciteit zijn toegevoegd aan de schakeling.
En de waarde van de 5600 ohm weerstand is verlaagd naar 1500 ohm.
Modificaties
De ontvanger werkte prima. Maar met een paar extra onderdelen is het mogelijk om de regeneratieve detector te verbeteren. De diode, 1M ohm weerstand en 100pF condensator zijn de nieuwe, betere detector. Detectie gebeurt dus niet meer door de niet-lineaire karakteristiek van de FET maar door de diode. En de 5600 ohm weerstand is verlaagd naar 1500 ohm. De FET heeft een lagere bias spanning en de versterking is daardoor hoger. Ook is de regeneratie soepeler. Zodra het oscilleren begint, detecteert de diode dat en geeft aan de gate een extra negatieve bias waardoor de versterking lager wordt. De oscillatie wordt dus tegengewerkt. Er is geen quenching meer. Er is een 10nF capaciteit parallel geschakeld aan de elco, omdat een elco niet altijd een lage impedantie heeft voor hoge frequenties.

De spoel in gebruik voor 80 meter. Voor de
andere banden wordt een deel van de spoel kortgesloten.
De spoel
Deze is gewikkeld met 1,5mm koper installatie draad (zwart) op een vierkante houten lat van 28x28 mm. Het idee van de vierkante spoelen komt van Lisa Leenders, PD2LLS. De windingen waar een aftakking op moet komen kunnen gemakkelijk met een schroevedraaier iets omhoog gewrikt worden, omdat ze in het midden iets los zitten van de vierkante houten spoelvorm. Dit lukte niet bij een ronde spoelvorm. De windingen klemmen zich goed vast op de hoeken van de vierkante spoelvorm. Na het verwijderen van de isolatie (stanleymesje) zijn de aftakkingen nog iets verder omhoog getrokken met behulp van een punttang. De ontvanger is zo gevoelig, dat het niet nodig is om de optimale aftakking te zoeken voor de antenne en source van de fet. Deze werden vast aangesloten op 0.5 windingen en 1.5 windingen. Maar voor 10 meter moet de antenne op een nog lagere aftakking worden aangesloten. Daarom is het aan te bevelen om een schakelaartje te monteren waarmee je uit twee aftakkingen kunt kiezen voor de antenne. De juiste aftakking wordt experimenteel op het gehoor bepaald.
De diverse kortegolfbereiken kunnen worden gekozen door het kortsluiten van een deel van de spoel vanaf de top. Dit gebeurt met een draadje met een krokodillebek klemmetje. Hiervoor heb ik een gekocht meetsnoertje doormidden geknipt. Echter, het krokodillebek klemmetje zit aan het draadje vastgeklemd. LET EROP DAT JE HET KROKODILLEBEK KLEMMETJE AAN DE ACHTERZIJDE VASTSOLDEERT AAN HET DRAADJE!!! Anders krijg je na een tijdje toch overgangsweerstand en wil de ontvanger niet goed meer oscilleren.

De spoel in gebruik voor 20 en 30 meter.
Grof afstemming met de variabele condensator
Grofafstemming geschiedt met behulp van de afstemcondensator. De diverse kortegolfbereiken kunnen worden gekozen door het kortsluiten van een deel van de spoel vanaf de top. En 160 meter door het bijschakelen van een condensator. Ik gebruik daarvoor de tweede helft van de variabele afstemcondensator.

De spoel in gebruik voor 160 meter. Er wordt een extra capaciteit
parallel geschakeld, hier het tweede deel van de variabele condensator.
Fijnafstemming
De fijnafstemming door je hand naar de spoel toe of er van af te bewegen was toch wel vermoeiend. Hiervoor is een andere heel eenvoudige oplossing gevonden: Een stokje met een geaard stukje printplaat dat om een schroefje draait. Boor een gaatje in het stokje en draai het houtschroefje met ringetje zodanig vast, dat je het stokje nog soepel kunt bewegen Je kunt het nu naar de spoel toe of er vanaf draaien en daardoor verandert de capaciteit tussen de spoel en geaard printplaatje massa een heel klein beetje. Dichtbij de spoel werkt de fijnafstemming groffer dan ver er vanaf. Door deze fijnafstemming is het mogelijk om bijna het gehele CW of SSB gedeelte van de 40 meter band af te stemmen! Je kunt dit bereik wijzigen door de afmetingen van het stukje printplaat te vergroten of te verkleinen.

Fijnafstemming gebeurt door het stokje met geaard printplaatje.
Dit stokje draait om het schroefje met ringetje links.

Dichtbij de spoel werkt de fijnafstemming groffer dan zoals hier,
ver van de spoel af. Deze stand is prima voor de hogere banden.
Voeding
De ontvanger werkt prima op een voedingsspanning van 9 tot 12 volt en gebruikt dan ongeveer 3.5 mA. Een 9 volts batterij gaat dan ook heel lang mee. Een paar keren heb ik per ongeluk de plus en min omgewisseld bij het aansluiten van de batterij. Inderdaad een beetje dom maar de ontvanger overleefde deze ongeplande test probleemloos. Het kan zijn dat je bij gebruik van bepaalde batterijen of voedingen nog een elco van 100uF over de plus en min moet monteren. Eventueel kun je het stroomverbruik nog verminderen met 1 mA tot 2.5 mA door de emitterweerstand van de BC557 te verhogen naar 5600 ohm. Dan is het maximaal vermogen dat aan de hoofdtelefoon afgegeven wordt iets minder, maar vast nog ruim voldoende.
Resultaten
De gevoeligheid is ongeveer 0.5 tot 2 microvolt op alle banden. Een sterkte van S9 is 50 uV, S8 is 25 uV enz.
In de praktijk betekent dit dat je CW signalen van S5 tot S6 kunt ontvangen, voor SSB is dit S6 tot S7. Dus is er erg veel te horen. Op alle banden van 1.8 MHz t.e.m. 18 MHz zijn vele amateurs met SSB te horen met een draad antenne van 5 meter lengte. De geluidsterkte is prima. Vaak moet de HF verzwakker worden gebruikt (1k instelpotentiometertje). Voor ontvangst van omroepstations is het niet nodig om een antenne aan te sluiten, de spoel en bedrading ontvangen dan al genoeg signaal.
Ontvangst van AM omroepstations gaat prima door de ontvanger heel zwak te laten oscilleren. Bij afstemming op het AM station synchroniseert de oscillerende ontvanger dan op de draaggolf.
Omdat de antenne en source van de fet nu vast op de spoel zijn aangesloten, hoeft alleen de kortsluiting maar op de juiste aftakking te worden aangesloten. Een logische uitbreiding zou zijn om deze door een draaischakelaar te vervangen. En toch maar een schakelaartje om een extra aftakking voor de antenne en/of source aansluiting te kunnen selecteren. Natuurlijk kun je nog veel meer uitbreidingen bedenken. Zo zou je de afstemcondensator kunnen vervangen door een aantal vaste, met schakelaars parallel te schakelen condensatoren van bijvoorbeeld 200pF, 100pF, 50pF, 25pF en een kleine variabele (zelfbouw?) condensator van 30pF daaraan parallel.
De fijnafstemming werkt uitstekend, kortom een leuke regeneratieve ontvanger waarmee je een groot deel van de kortegolf kunt beluisteren en zelfs nog een deel van de middengolf.

Het eenvoudige electronische schakelingetje.
Ongelooflijk dat je daar de hele wereld mee kunt ontvangen!
Mijn frequentie schaal
De onderstaande tabel met een aanduiding in graden is voor mij voldoende nauwkeurig om probleemloos de amateurbanden te vinden. Bij 0 graden heb je de maximale capaciteit, bij 360+180 graden de minimale capaciteit. Wanneer je de afstemming van laag naar hoog draait, hoor je ineens de vele CW stations. Zo is het begin van de amateurband heel gemakkelijk te vinden. Op de grens tussen het CW gedeelte en SSB deel hoor je de PSK31 en andere digitale signalen, daarna komen de vele SSB signalen. Draai je de afstemknop verder, dan verdwijnen de SSB signalen en weet je dat je aan de bovenkant van de amateurband zit. Direct boven de 40 meter band hoor je de omroepstations in de 40m omroepband en even onder de 30 meterband zitten ook omroepstations. Dit zijn ook goed te gebruiken signalen om de amateurbanden te vinden.
De 5.3 MHz band is in sommige landen een amateurband.
Band MHz | Antenne aftakking | Source aftakking | Top aftakking | Afstemming (graden) | Gevoeligheid |
| 1.8 | 1 (0.5wdg) | 2 (1.5wdg) | 12 (35wdg) + extra Cap. | 160 | 4 uV |
| 3.6 | 1 (0.5wdg) | 2 (1.5wdg) | 12 (35wdg) | 260 | 2 uV |
| 5.3 | 1 (0.5wdg) | 2 (1.5wdg) | 12 (35wdg) | 360+10 | 2 uV |
| 7 | 1 (0.5wdg) | 2 (1.5wdg) | 8 (19wdg) | 350 | 1 uV |
| 10.1 | 1 (0.5wdg) | 2 (1.5wdg) | 6 (11wdg) | 360 | 0.5 uV |
| 14 | 1 (0.5wdg) | 2 (1.5wdg) | 6 (11wdg) | 360+95 | 0.5 uV |
| 18 | 1 (0.5wdg) | 2 (1.5wdg) | 5 (7wdg) | 360+90 | 0.5 uV |
| 21 | 1 (0.5wdg) | 2 (1.5wdg) | 5 (7wdg) | 360+150 | 0.5 uV |
| 24.9 | 1 (0.5wdg) | 2 (1.5wdg) | 4 (4.5wdg) | 360+135 | 1 uV |
| 28 | 0 (0.1wdg) | 2 (1.5wdg) | 3 (2.5wdg) | 360+85 | 2 uV |
Is deze regeneratieve ontvanger een stoorbron?
Wanneer een regeneratieve ontvanger oscilleert, kan hij andere ontvangers storen. Een deel van het oscillatorsignaal wordt via de aan de regeneratieve detector gekoppelde antenne uitgezonden. De regeneratieve buizenontvangers waren hierom zo berucht dat ze zelfs verboden werden! Nu kun je dit voorkomen door een HF versterkertrap toe te voegen. Dan kan het oscillatorsignaal de antenne bijna niet meer bereiken. Echter, het toevoegen van een breedbandige HF versterker aan deze eenvoudige ontvanger bleek niet zo'n succes te zijn, deze werd te vaak overstuurd door allerlei signalen. En een afgestemde HF versterker zou veel te gecompliceerd zijn voor deze eenvoudige ontvanger. Bovendien missen we dan de ervaringen zoals men die vroeger had, invloeden van in de wind zwaaiende antenne's op de ontvangstfrequentie en terugkoppeling.
Maar is deze ontvanger nu echt zo'n vreselijke stoorbron? Waarschijnlijk niet, het oscillator vermogen is in ieder geval al 100x lager dan dat van een buis... Ik had de mogelijkheid om wat metingen te doen. Het bleek dat deze ontvanger op frequenties tussen de 1.8 MHz en 7 MHz ongeveer -30 dBm aan de antenne aflevert (1 microwatt). Tussen de 10 MHz en 24 MHz was dit -25 tot -20 dBm (3 tot 10 microwatt) en op 28 MHz weer ongeveer -30 dBm (1 microwatt). Dit is niet veel, bovendien is het maar 1 signaaltje op 1 frequentie die je ook nog eens zelf ontvangt. Je hoort dus precies wat je op dat moment kunt storen. Wanneer je naar SSB stations luistert, zit je oscillator signaal op de onderdrukte draaggolf en heeft niemand er last van.
De kans dat er iemand bij je in de buurt naar de kortegolf luistert is heel klein. Nog oneindig veel kleiner is de kans dat hij net zit te luisteren op die ene frequentie, waar je regeneratieve ontvanger op afgestemd staat. Bij normaal gebruik is de kans dat je de loterij wint dan ook vele malen groter dan de kans dat je iemand stoort!
Index PA2OHH