HONDA
AFRICA TWIN 750:
SONDA DI LIVELLO CARBURANTE
L'Honda Africa Twin 750 modello RD04 e'
equipaggiata con due sonde di livello carburante che indicano rispettivamente la
riserva di 8,5 Lt (spia arancione) e 4,3 Lt (spia rossa);
una bella comodita', peccato che quasi sempre queste smettano di funzionare
senza preavviso;
quasi sempre e' la spia arancione a rompersi per prima ed il motivo e' tecnicamente
spiegabile;
IL FUNZIONAMENTO
Il funzionamento e' il seguente:
le sonde non sono altro che elementi termosensibili, cioe' delle resistenze NTC che
cambiano il loro valore in base alla temperatura; queste sono normalmente
attraversate da corrente che provoca il loro riscaldamento; quando sono immerse
nel liquido (carburante) vengono raffreddate mantenendo una resistenza alta;
quando invece il livello del carburante diminuisce, la loro temperatura aumenta facendo calare bruscamente la
loro resistenza.
Osservando lo schema elettrico della AT
si nota che la tensione della batteria passa attraverso la spia e raggiunge la
relativa sonda per chiudersi verso massa;
fino a quando la sonda e' immersa nella benzina, la sua resistenza e' alta di
conseguenza scorre una corrente cosi' modesta da non far accendere la
lampadina;
quando pero' la benzina viene a mancare, la sonda diminuisce la sua resistenza
ohmica facendo accendere la relativa spia;
in parallelo alla sonda c'e' il circuito FIC, che in pratica funziona solo per
qualche secondo all'accensione del quadro facendo accendere le due spie (in
pratica deve essere un piccolo rele' temporizzato che chiude verso massa).
IL PROBLEMA
Ma perche' si bruciano cosi' facilmente?
Semplice, chi ha il vizio di camminare
sempre in riserva, non fa altro che stressare continuamente la sonda che
riscalda tantissimo fino a danneggiarsi (oltre al fatto che sono meccanicamente
delicate).
A volte puo' essere un regolatore di tensione danneggiato a causare la loro
morte prematura: infatti con tensione maggiore, circola una piu' alta
corrente che riscalda di piu' (a volte anche con il serbatoio
pieno).
Altre volte il problema e' solo la cattiva saldatura: in questi casi basta rifarla
per avere la sonda funzionante.
Il costo di una sola sonda, da un rivenditore Honda (Giugno 03) e' di circa 65
euro, cifra enorme rispetto a quello che la sonda vale in realta' (ma
soprattutto non si risolve il problema alla base);
Ho smontato la sonda danneggiata per studiare il problema e' questa e' formata
da un tappo in ottone con filettatura diametro 18 con passo 1,5mm, intestata con due
faston da un lato e la sonda vera e propria dall'altro;
il tutto e' reso solidale con resina epossidica;
un O-ring assicura la tenuta stagna; tutto qua.
LA SOLUZIONE
Cosi ho cominciato a fare alcune prove e quelli che seguono sono i risultati.
La lampadina in serie alla sonda
(cioe' la spia sul cruscotto) e' da 3W, il che significa che si hanno a
disposizione meno di 200 mA per "scaldare" l' NTC;
con questa esigua corrente, mettendo degli NTC di potenza (per maggior
sicurezza), si ha bisogno di molto piu' tempo per poter far riscaldare la
sonda, rendendo un po' "tardive" le letture;
alla fine ho optato per dei piccoli NTC da 1/2 w 470 Ohm;
Inizialmente ho usato un NTC a bullone (meglio avere l'NTC
fisicamente separato dalla benzina, se dovesse esplodere....); in questo modo e' aumentata la dissipazione massima ma anche il tempo di
"attivazione": in pratica dal momento in cui non c'e' piu' liquido
sulla sonda, passano dieci minuti prima che questa si riscaldi al punto giusto;

Per rimediare a questo ho dovuto tornire un piccolo pezzo di alluminio dalle
pareti molto sottili (chiuso sopra),ricavato da un tondino pieno di alluminio, in modo da avere l'NTC non direttamente a contatto con la
benzina e nello stesso tempo un buon tempo di risposta alle variazioni di
temperatura.

Ho quindi inserito su uno dei due terminali una guaina di teflon per evitare il
corto circuito con le pareti del contenitore

L'NTC e' reso solidale con questo per mezzo di resina poliestere
termoindurente e saldato sulla sonda originale.
A questo ho tagliato alla base le due alette metalliche che sorreggono la sonda
vera e propria, poi ho fatto due buchi da 1mm; in questi buchi ho infilato e
saldato i terminali della nuova sonda.
I perfezionisti potranno variare
l'altezza dello stesso sulla sonda di qualche millimetro per ottenere una
lettura in tutto simile all'originale.
Bene, la sonda e' ripristinata, al prezzo
di 1 euro, pero' si puo' migliorare la situazione;
Ho detto infatti che lo stress termico (con gli NTC resinati non devo piu'
preoccuparmi di quello meccanico) provoca la morte prematura della stessa; come
rimediare? facile, facendo in modo che, dopo aver dato l'avviso di
mancanza carburante, la sonda venga esclusa;
le possibili soluzioni sono molteplici, la migliore consiste nel mettere in parallelo
alla sonda un rele'.

Man mano che la sonda si riscalda la tensione ai capi della bobina del rele' sale
fino a quando quest'ultimo si attiva; i suoi contatti si chiudono by-passando la
sonda con un duplice effetto: l'autoritenuta del rele' e l'esclusione della
sonda;
questa modifica e' per me ottima da attuare sulle sonde originali, e richiede un
solo rele' + diodo per sonda (ho aggiunto un secondo diodo polarizzato
inversamente tra i contatti della bobina per smorzare spikes di commutazione);
il diodo in figura serve per isolare il FIC al momento dell'accensione.

(Il diodo D1 l'ho posizionato dietro il quadro strumenti,
interrompendo un filo)
Il prezzo da pagare e' una maggiore criticita' nella messa a punto, in quanto la
resistenza della bobina del rele' influisce su tutto il sistema.
Tuttavia,avendo trovato dei rele' adatti (dei siemes con resistenza di bobina di
170 ohm a 12 V, che in realta' si eccitano gia a 6V) ho attuato questa
soluzione.;
alla fine ho incapsulato il tutto nel contenitore di un rele' automobilistico
svuotato del suo contenuto e riempito con resina a base di fibra di vetro (N.d.r.:
85=massa, 86=sonda, 87=+12v).


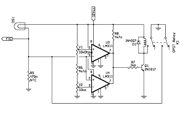
L'alternativa da me pure realizzata e' un piccolo circuito elettronico, in pratica un semplice comparatore di tensione a finestra basato su due LM311;

questo "sorveglia" la tensione ai capi della lampadina spia; quando
questa scende a circa 5-6 volt (cioe' la benzina non bagna piu' l'NTC) attiva un rele' che esclude la sonda facendo accendere la lampadina
alla massima tensione (avrete notato che, a causa delle scelte progettuali, le
lampade spie non emettono mai la massima luminosita' proprio perche'
sottoalimentate).
Questa soluzione, seppur un po' piu' complicata, rende la taratura piu'
semplice;
Inoltre e' possibile usare anche un NTC di valore piu' alto, tanto poi si puo'
tarare
la finestra per far scattare il rele' alla tensione giusta.
(NOTA= il circuito, benche' funzionante, non e' stato collaudato in quanto ho
adoperato la soluzione con rele'
in parallelo; per esempio occorre isolarlo dall'azione del FIC).
La sonda adesso funziona perfettamente; dal momento in cui viene a mancare
benzina, passano al massimo un paio di minuti prima che la spia si accenda
completamente (in questi minuti pero' la spia comincia ad illuminarsi);
l'unico possibile svantaggio e' che per "resettare" il circuito
occorre togliere alimentazione, ma questo non e' un problema perche',
fermandosi per far benzina, la cosa viene da se.
Il costo dovrebbe aggirarsi su un euro.
ALTRE SOLUZIONI
Un'idea per i piu' intraprendenti:
montare, su ogni attacco filettato delle sonde, due NTC ad altezze differenti
per un totale di 3 o 4 sonde; poi sostituire ogni lampadina con un led bicolore;
in questo modo si avrebbe la possibilita', per esempio, di avere un'indicazione
per 4 - 8 - 12 - 16 lt di carburante rimanente.
Altre idee, che, al momento, rimangono solo tali:
usare una resistenza attraversata da corrente come "scaldiglia" con
accanto uno switch termico (o un NTC): stesso funzionamento di quella originale solo di
fattura piu' complicata ma piu' robusta.
Sulla rete e' anche disponibile una modifica che utilizza elementi ottici e che
dovrebbe risolvere il problema.
Ancora: le lampadine ad intermittenza (tipo quelle di natale) hanno un
funzionamento simile;
Infine due astine di materiale conduttore (inox) che, se immerse nel liquido
chiudono un circuito (in realta' bisognerebbe fare i conti con la conducibilita'
della benzina, al massimo si puo' usare un sistema di tipo capacitivo o
funzionante a RF).
73 de iz7ath, Talino Tribuzio