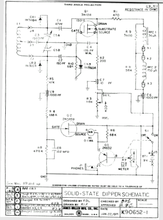
Grid Dip Millen 90652 (anno 1974)


i0ady/2003