MARCONI TYPE 226 RECEIVER
![]()

THE MARCONI TYPE MR4 RECEIVER ( MARINE RECEIVER NO.4 ) CAME IN THREE UNITS 1.THE RECEIVER TYPE 226 SHOWN IN THE CENTRE 2.THE LONG WAVE ADAPTER UNIT TYPE 229 SHOWN ON THE LEFT AND 3.THE SIGNAL NOTE AMPLIFIER TYPE 227 SHOWN ON THE RIGHT.THERE WERE VARIOUS COMBINATIONS OF THE THREE UNITS , IF THE RECEIVER WAS INSTALLED ON ITS OWN IT WAS KNOWN AS THE " MARINE RECEIVER, NO4d ". AS FAR AS I CAN TELL THE SIGNAL NOTE MAGNIFIER WAS JUST AN ADDITIONAL STAGE OF AUDIO AMPLIFICATION.THE LONG WAVE ADAPTER UNIT AS THE NAME SUGGESTS WAS TO INCREASE THE RANGE OF THE RECEIVER TO THESE WAVE LENGTHS.THERE WERE A COUPLE OF MODIFIED RECEIVERS BROUGHT OUT I.E THE 226A AND THE 226B THE FORMER HAVING A XTAL IN THE TUNING ARRANGEMENT AND THE 226B HAD A NON MICROPHONIC VALVE HOLDER ( THESE WERE AFTER ALL TRF RECEIVERS AND PRONE TO FEED BACK AND GOING INTO OSCILLATION WHEN YOU DID'T WANT THEM TO )

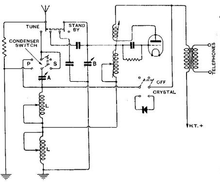
THE CIRCUIT DIAGRAM FOR THE MARCONI TYPE 226 RECEIVER IS SHOWN HERE.