Техническое описание c CQHAM.RU (книга 1?) "DOC" документ описание работы

Радиостанция Р-130м, Техническое описание. (принципиальные схемы и монтажные платы) книга 2.



ссылочки на соответствующие страницы JPG формата.

Радиостанция Р-130М. Схема структурная
Радиостанция Р-130М. Схема функциональная

Передняя панель. Перечень элементов 1
Передняя панель. Перечень элементов 2
Передняя панель. Схема принципиальная электрическая

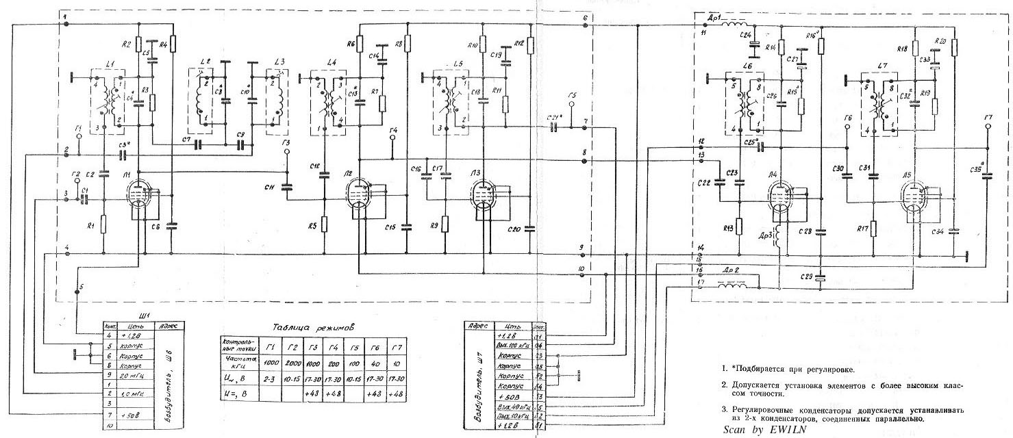
Блок возбудителя. Перечень элементов
Блок возбудителя. Схема принципиальная электрическая

Блок опорного генератора. Перечень элементов
Блок опорного генератора. Схема принципиальная электрическая
Плата блока опорного генератора.

Блок умножителей частоты. Перечень элементов
Блок умножителей частоты. Схема принципиальная электрическая
Плата блока умножителей частоты.

Блок делителей частоты. Перечень элементов 1
Блок делителей частоты. Перечень элементов 2
Блок делителей частоты. Схема принципиальная электрическая

Плата блок делителей частоты Д1-3
Плата блок делителей частоты Д4-5

Блок частой сетки. Перечень элементов
Блок частой сетки. Схема принципиальная электрическая
Плата блока частой сетки.

Блок редкой сетки. Перечень элементов
Блок редкой сетки. Схема принципиальная электрическая
Плата блока редкой сетки.

Блок смесителя. Перечень элементов
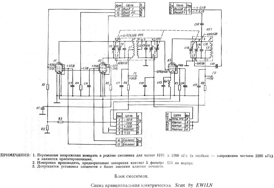
Блок смеситеял. Схема принципиальная электрическая
Плата блока смесителя.

Блок ВЧ. Перечень элементов 1
Блок ВЧ. Перечень элементов 2
Блок ВЧ. Перечень элементов 3
Блок ВЧ. Перечень элементов 4
Блок ВЧ. Перечень элементов 5
Блок ВЧ. Перечень элементов 6
Блок ВЧ. Перечень элементов 7
Блок ВЧ. Перечень элементов 8
Блок ВЧ. Перечень элементов 9
Блок ВЧ. Перечень элементов 10
Блок ВЧ. Схема принципиальная электрическая
Блок ВЧ. Диаграмма напряжений
Плата блока ВЧ-1,2
Плата блока ВЧ-3,4

Шасси. Перечень элементов, схема принципиальная электрическая

Блок ФУ. Перечень элементов 1
Блок ФУ. Перечень элементов 2
Блок ФУ. Перечень элементов 3
Блок ФУ. Перечень элементов 4
Блок ФУ. Перечень элементов 5
Блок ФУ. Перечень элементов 6
Блок ФУ. Перечень элементов 7
Блок ФУ. Перечень элементов 8
Блок ФУ. Перечень элементов 9
Блок ФУ. Схема принципиальная электрическая 1
Блок ФУ. Схема принципиальная электрическая 2
Блок ФУ. Плата ВЧ
Блок ФУ. Плата ТЛГ

ФОС. Перечень элементов
ФОС. Схема принципиальная электрическая
ФОС. Плата

Блок ГЧТ. Перечень элементов 1
Блок ГЧТ. Перечень элементов 2
Блок ГЧТ. Схема принципиальная электрическая
Блок ГЧТ. Плата

Блок УНЧ. Перечень элементов 1
Блок УНЧ. Перечень элементов 2
Блок УНЧ. Схема принципиальная электрическая
Блок УНЧ. Плата

Блок УМ. Перечень элементов 1
Блок УМ. Перечень элементов 2
Блок УМ. Перечень элементов 3
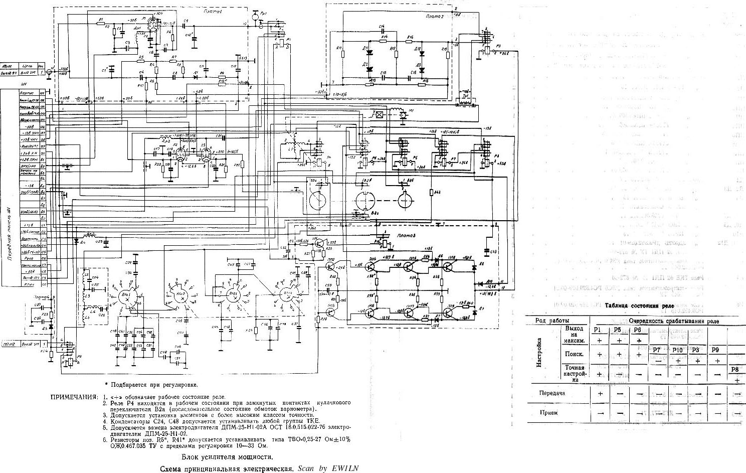
Блок УМ. Схема принципиальная электрическая
Блок УМ. Плата ВЧ
Блок УМ. Плата ФД
Блок УМ. Плата автоматики

Блок питания возбудитеял (БПВ). Перечень элементов
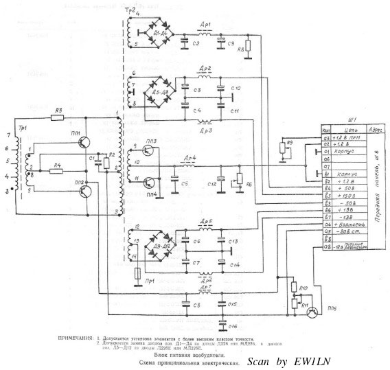
Блок питания возбудитеял (БПВ). Схема принципиальная электрическая

Блок питания (БП-260). Перечень элементов 1
Блок питания (БП-260). Перечень элементов 2
Блок питания (БП-260)). Схема принципиальная электрическая

Выносное согласуещее устройство (ВСУ-А). Перечень элементов 1
Выносное согласуещее устройство (ВСУ-А). Перечень элементов 2
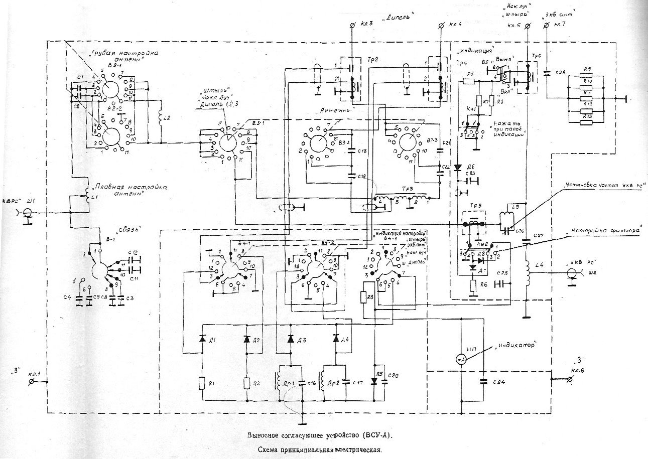
Выносное согласуещее устройство (ВСУ-А). Схема принципиальная электрическая

Выносное согласуещее устройство (ВСУ-ТМ). Перечень элементов
Выносное согласуещее устройство (ВСУ-ТМ). Схема принципиальная электрическая

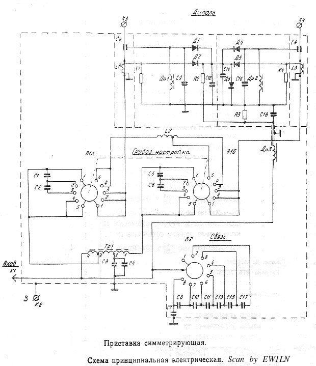
Приставка симметрирующая. Перечень элементов
Приставка симметрирующая. Схема принципиальная электрическая

Микротелефонная гарнитура. Схема принципиальная электрическая

Схемы расположения выводов радиоламп
Схемы расположения выводов транзисторов

Минск, 2003. Scan by EW1LN.

go head page