OK1KIR's 23cm Power Amplifier with a GI7b

(C) DL4MEA 02/1999

01.02.1999    creation

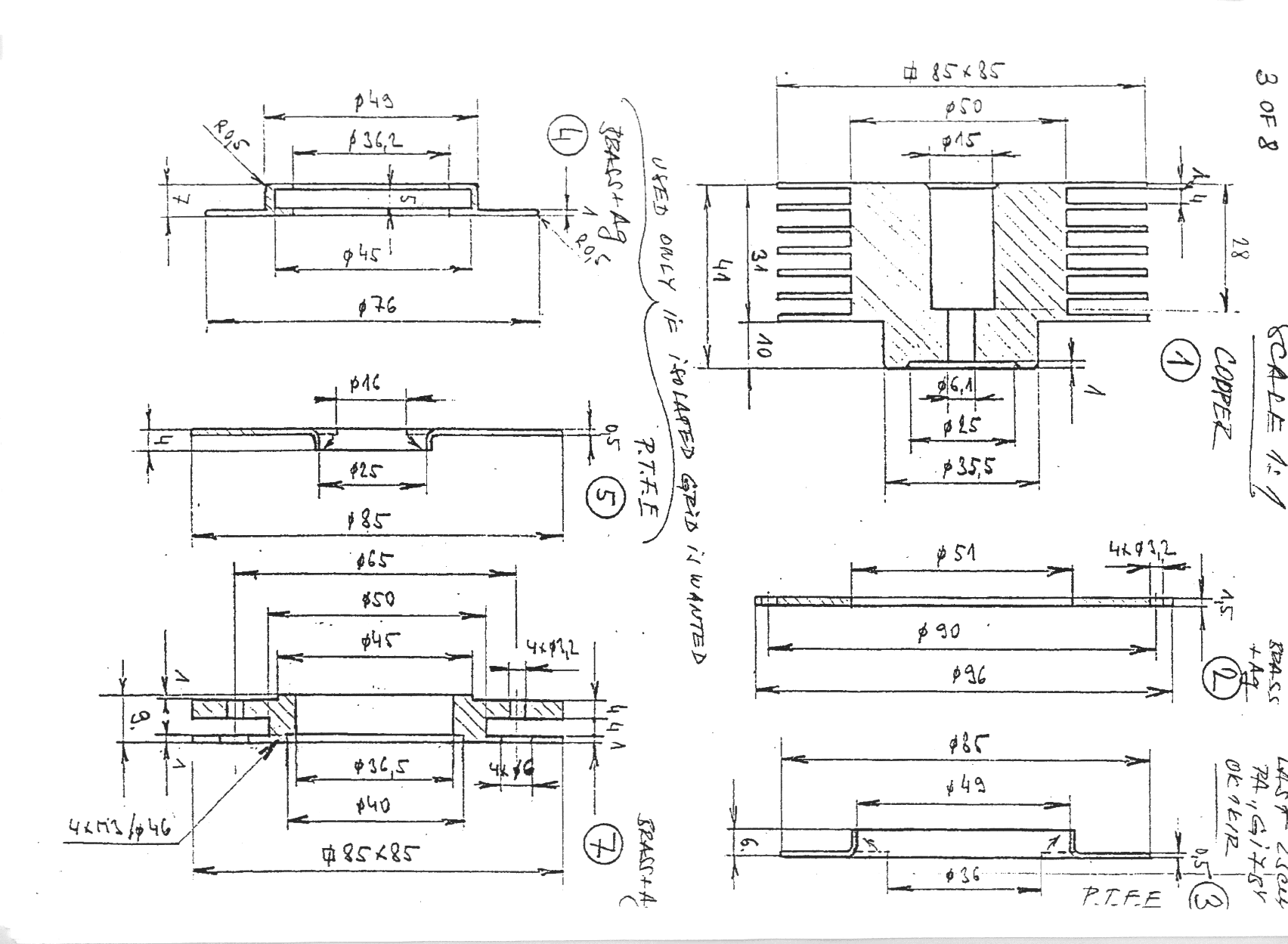
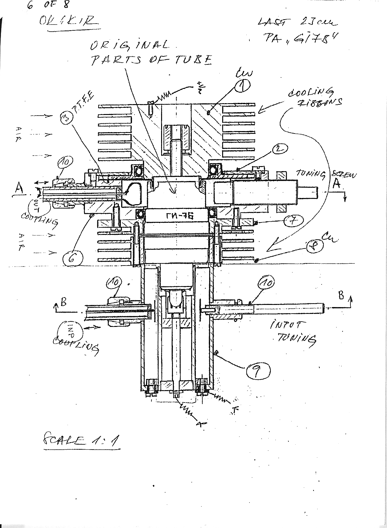
D: Neben der 23cm-PA von CT1DMK erhielt ich Unterlagen der Endstufe von OK1KIR. Allgemein zeigen Erfahrungen mit der GI7b, daß man, egal welche Verlustleistung man der Röhre zumutet, das Problem der Anodenkühlung lösen kann, aber das Gitter immer ein Problem bleibt. Ein unzureichend gekühltes Gitter verursacht die thermische Drift der Ausgangsleistung. In der Beschreibung von OK1KIR fand ich die bislang beste Kühlung des Gitters. Natürlich sollte man auch versuchen durch eine geschickte Neutralisation den Gitterstrom so klein wie möglich zu machen.

E: Besides the 23cm-PA by CT1DMK I got a description of the power amp developed by OK1KIR. All experiences with a GI7b show that worth what power dissipation you run with that tube the plate cooling can be solved. But the grid cooling always keeps a problem. A lack of grid cooling causes thermical output power drift. In OK1KIR's description I found the best grid cooling I ever saw. Not at last you should try to make the grid current as low as possible by neutralsation to keep losses there low, too.
 


(click on the pictures to get them in higher resolution)


[HOME] Last updated 990202 by DL4MEA