Last update : 25. May 2010

    Temperature Sensor Replacement

Interface to cheat temperatur sensor controller

Temperatursteuerungen überlisten.
               b2      bild2


   (click to the pictures)

Sometimes a temperature controller of a heating or something similar, does not deliver the result the user wants to get. If the control unit can not be modified or changed anyhow, the temperature sensor can only  be replaced by a small micro controller board which simulates the sensor on request.

The intention of this board is to leave everything as it is for normal operation. But, just in case the user wants to get a different operating behavior , the original temperature sensor could  be disconnected  from the heating controller and replaced by a solid resistor. The value of the solid resistor causes the heating
either to turn
on or off (on user demand).

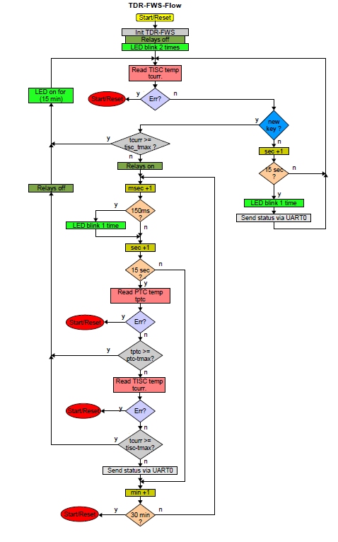
In this additional operation mode,  the TDR-FWS board checks the real temperature by sensing the value of the original temperature sensor and additionally, by a second independent high precision temperature sensor. If the needed temperature has finally been reached, the TDR-FWS board turns back to normal operation mode and reconnects the original sensor .

Some examples show how it works:                SW Flow-Diagram :

  bild6s             tdrfwsflows          
(click to the picture)

Part of the scheme (relay sheet):                 TDR-FWS in the housing :

  bild6stdr-fws-3s          tdr-fws-2s          
(click to the picture)


Safety and legal comment:

There are the following features for safe operation:
  • there is a second independent temperature sensor which is simultaneously  checked  together   with the original sensor
  • any fault during reading any of the sensores causes a RESET and returns the unit to normal mode.
  • there are no dead lock loops in the SW
  • there is a SW timer which allows TDR-FWS mode just for 30 minutes. After 30 minutes have  been elapsed , a RESET is executed which returns to normal operation mode.
Nevertheless, if anybody uses the described mechanism to replace a temperature sensor that way, care must be taken to prevent damage of the heating or any other goods or to prevent injury of persons. One uses the mechanism or the hardware on his own risk. The author is not responsible for any damage . Any personal liability is strictly excluded!

Back home to DK7NT