![]() |
![]() |
| >火腿制作>接口制作 | CQ ZONE 24 | ITU 44 |
|
我的天地
|
我的图片
|
常用链接
|
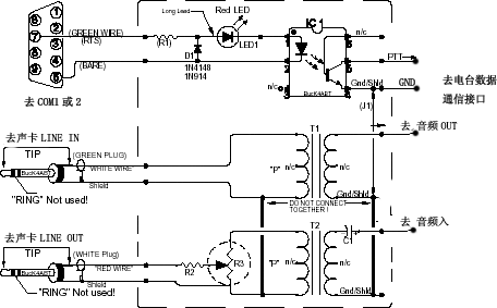
照图做吧,这是一个简单的声卡到收发信机的接口,基于这个接口配合相关的软件,就可以完成一系列的数据通信和慢扫描电视,使你玩的更丰富多彩。所用材料很少,大都很容易找到。音频变压器可以到卖电话机配件的店里找一找,稍稍留意一下阻抗的匹配就可以了。音频连线最好用屏蔽线,找一块通用线路板焊一下就可以了。商品机背后一般都有数据通信专用接口(插头也是专用的),最好接到数据通信专用接口。如没有也可以通过话筒接口及外接扬声器接口。